吳涇化工除鹽水七路COD在線監測工程
來源:上海煊仁環保儀器有限公司
閱讀:2965
更新時間:2008-07-28 16:00
詳細信息 |
|
項目名稱 |
吳涇化工除鹽水七路COD在線監測工程 |
建設地點 |
|
建設起始時間 |
|
建設結束時間 |
|
建設性質 |
新建 |
工程投資 |
|
廢水性質 |
|
處理規模 |
|
進水水質 |
|
出水水質 |
|
處理工藝 |
|
運行費用 |
|
承包范圍 |
|
工程說明
.jpg) |
.jpg) |
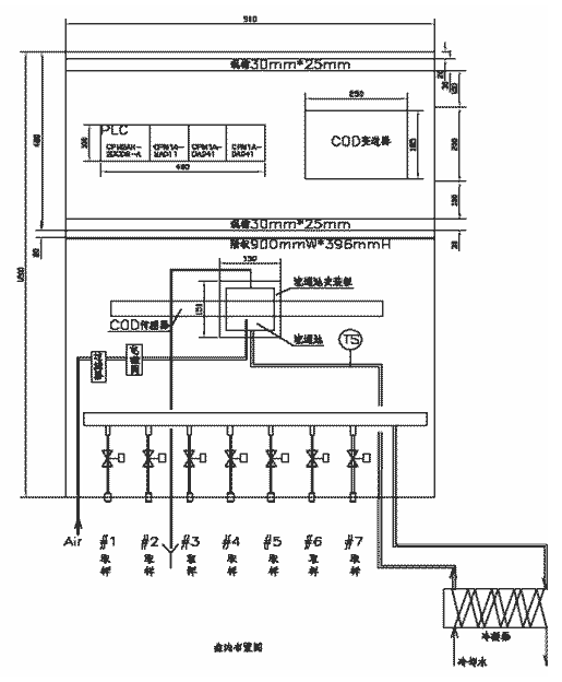
方案介紹:系統用一臺儀表進行七路COD的在線監測,難點用最短的時間完成七路COD的在線監測,傳統方法儀表測量一次數據時間長,七路一個周期最短就需要三個多小時不能實現,故采用光譜法COD在線監測儀,一個周期只有30分鐘。
儀表介紹:本系統采用S:CAN 公司傳感器及控制器,奧地利S∷can 是一家專業生產在線水分析儀器的公司,具備獨立開發研究能力,其技術在全球領先于其他同行,產品在水處理領域有著相當廣泛的應用。主要產品有COD、BOD、NH3-N、硝酸鹽和濁度/SS以及熒光DO 等。奧地利s::can Messtechnik GmbH 公司是致力于開發革新的水環境監測儀器。研發了第一個全球應用的浸沒式UV-Vis 光譜分析儀–spectro::lyser,它是一個連續測量的裝置,可同時進行多個參數連續測量。可以完全應用于天然水環境以及工業過程的連續監測。系統組成:
在線COD測量系統包括檢測器單元、變送器單元和自動清洗單元三部分組成。
1、變送器單元特點:變送器單元為按鍵式微電腦,用于儀表操作、現場顯示(COD/SS、)和數據傳輸,還可以更改控制顯示器的設定,帶繼電器輸出、自動清洗控制,執行現場校正和通過模擬輸出傳送數據(右圖)。
2、COD/SS檢測器(傳感器)單元特點: COD傳感器采用最領先的紫外-可見光光譜測量原理,將傳感器投入被測樣品中,樣品流經COD傳感器的光學視窗時即被檢測出樣品的COD,響應快速(最快15秒),COD傳感器的光源使用壽命長達五十年。
3、COD自清洗單元特點:針對污水水質復雜懸浮固體含量較高的特點,設計了具備壓縮空氣或高壓水自清洗系統,它可以利用現場壓縮空氣(3-5bar)作為清洗的氣源,也可以從自來水管處接取干凈水源進行清洗。自動清洗系統的噴嘴內置在傳感器里,強烈的氣/水從這里噴射出來對光學視窗進行沖刷,保持光學視窗的干凈,避免細菌、油污和沉淀的附著。它的特點是結構簡單便于安裝操作故障率低,確保整個系統穩定、可靠、長期地使用。
現場實際工況:要求輪流監測七路進水的COD數值,檢測每路COD泄漏情況,當某路COD過高時,馬上控制該路關閉處理,解決辦法是通過對管路的設計采用PLC來控制七路水樣的電磁閥,從而實現對進水輪流監測,S::CAN的COD/SS分析儀最大特點是測量周期短(最短可以設定15秒),而其他品牌COD 的測量周期很長最短要半小時以上如果做成七路的話那么做一次周期測量最快也要3個半小時時間,根本不能滿足監測要求,做不到實時監測,S::CAN的COD/SS分析儀做一次周期測量,把金水時間及排水時間算進去的話,按照每路5分鐘設定,一次周期測量共需要35分鐘左右,完全滿足要求,實現實時監測。并且實現一臺儀表多路測量功能,節約成本,而用傳統的方法的儀表要用七臺儀表實現,費用很高。
空氣管線(傳感器清洗用):儀表空氣管線為ф6的氣管,要求壓力在0.3—0.5Mpa,通過監測儀清洗功能自動控制電磁閥。
管路圖
.gif) |
.jpg) |
其他應用案例(部分):
1、大連北梁碼頭廢水在線COD檢測
2、南通污水處理廠在線COD檢測
3、廣東三新能源環保集團公司
4、太倉水處理有限公司
5、上海羅氏制藥有限公司進出水在線監測和控制
聯系我們:上海煊仁環保儀器有限公司
地址:上海市雁蕩路109號復興廣場522室
郵編:200020
電話:021-53820519、62051477
傳真:021-53821917
工程圖片