上海煊仁:上海羅氏制藥有限公司進出水多參數在線監測
來源:上海煊仁環保儀器有限公司 閱讀:2985 更新時間:2009-04-22 14:13詳細信息 | |||||
項目名稱 | 上海煊仁:上海羅氏制藥有限公司進出水多參數在線監測 | ||||
建設地點 | 建設起始時間 | 建設結束時間 | |||
建設性質 | 新建 | 工程投資 | 廢水性質 | ||
處理規模 | 進水水質 | 出水水質 | |||
處理工藝 | 運行費用 | 承包范圍 |
工程說明
項目名稱
上海羅氏制藥有限公司進出水多參數在線監測
工程所屬單位
上海羅氏制藥有限公司
技術依托單位
上海煊仁環保儀器有限公司
工程分析
上海煊仁環保儀器有限公司
一、項目方案
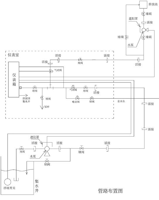
要求輪流監測進水與出水的BOD和NH3-N數值,解決辦法是通過對管路的設計采用PLC來控制兩路水樣的電磁閥,從而實現對進水和出水輪流監測,同時增加一路電磁閥用來控制人工取樣離線監測,儀表采用是能公司多參數在線監測儀,可以同時監測COD/BOD、SS、NH3-N、PH等參數且安裝維護簡單,操作容易,運行維護費用低,并可以實現長時間無人堅守等優點。先進的水質分析系統,是未來分析儀器的發展方向。
二、關鍵技術
1、領先的紫外-可見光光譜測量原理(COD/BOD、SS測量)
2、成熟的電化學法(NH3-N、PH測量)
3、良好的壓力空氣自清洗系統
4、有效的PLC控制
三、主要技術指標
BOD/SS傳感器技術參數
|
NH3-N傳感器技術參數
|
控制顯示器性能
|
四、工程運行情況
運行情況良好。
五、經濟效益分析
1、投資費用 約26萬元
2、運行費用 年運行費用約0.5萬元
3、效益分析
按COD/BOD傳統方法在線檢測儀表年運行費用2萬元/年(試劑及易耗品費用),氨氮試機法在線檢測年運行費用2萬元/年計算,每年可以節省運行費用3.5萬元/年。
六、環境效益分析
在整個工藝流程中經過在線儀表的監控實現藥品的科學添加,在達到排放要求的情況下,減少藥品的消耗,降低費用。
七、分析數據對比
在線測量與實驗室測試數據對比部分數
![]() |
八、圖紙及圖片
1、管路圖紙
![]() |
2、現場安裝圖片
![]() |
工程圖片
