高濃度NH3-N廢水的處理與綜合利用
處理工藝是資源優化方案,出水可以回用于循環水系統,回收的有效資源是氨水,經過本流程處理后的廢水,NH3-N濃度下降到15PPm以下。
某煉油廠催化劑廠在生產過程中產生一定量的過程凝縮水,其中含有較多的氯化氨(13500mg/l)和硝酸氨(4700mg/l)它的排水量不大(55.4m3/h)但如不經任何處理,直接排入煉油廠排水系統,則將嚴重破壞曝氣池的操作,影響污水處理構筑物的正常運行,使出水水質惡化。對這種高濃度無機NH3-N廢水如果單從環保角度來研究治理方案是不現實、不經濟的。而應該把環境目標和能源目標結合起來考慮,在治理技術上采用回收技術,在治理過程中,能使處理后的水循環使用,達到零排放標準。
一、處理流程見工藝流程圖(圖一)
工藝流程圖(圖一)
![]() |
二、流程簡述
1.預處理(調節池):對兩種廢水(NH4CL、NH4NO3廢水)進行水質水量均和,同時降解水中的不溶物質。
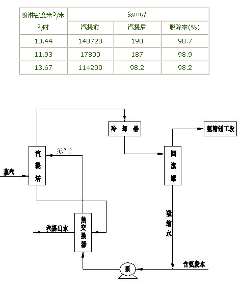
2.氨的去除:采用汽提法脫除污水中的NH4+,脫除率據資料記載可達98%左右。汽提法處理廢水的脫除率效果見表一。含氨廢水經熱交換器與汽提出水換熱到95ºC左右,從塔頂進入塔內,蒸汽從塔底送入與廢水逆向接觸,汽提后的水汽,氨從塔頂逸出,經冷卻器分離出凝縮水,進入回收系統回收NH3,從冷卻器分離出來的水,其中含有較大量的NH3,可返回塔內,脫除的NH3可經過氨精制工段進行深加工,加工成氨水或化肥等。在脫除過程中,蒸汽消耗量為170~230kg/m3廢水。汽提法處理流程見圖二,汽提法脫氨效果見表一。
汽提法脫氨效果表一
![]() |
汽提法處理流程圖二
3.水質凈化:對脫氨后的廢水進行深度處理,使廢水經過壓力過濾器處理后,使出水濃度控制在5%以下。為下一步離子交換處理作準備。
4.離子交換:對NO3-離子的去除,采用離子交換法。去除水中的NO3-離子和其它離子。離子交換法采用順流再生固定床工藝。采用的離子交換樹脂分別為苯乙烯系強酸陽離子交換樹脂(001X7)和苯乙烯系強堿(I型)離子交換樹脂(201X7),離子交換液分別為HCL和NaOH,離子交換器運行時可分別設三個柱,兩個串聯運轉,第三個在再生中,當折點到達時,第一柱停止工作進行再生,已再生的柱取代之用作串聯的第一柱,這樣可獲得連續性的運行效果。
三、結論
本處理工藝是資源優化方案,出水可以回用于循環水系統,回收的有效資源是氨水,經過本流程處理后的廢水,NH3-N濃度下降到15PPm以下。它的前級處理類似氮肥廠排出的含氨廢水的處理,國內外均有成熟的經驗可借鑒;它的后級處理是國內外成熟的離子交換法。該工藝能耗主要是蒸汽,但它回收的是有用資源及水的循環回用,所產生的經濟效益超過運行費用。

使用微信“掃一掃”功能添加“谷騰環保網”