膜生物反應器處理檸檬酸酸洗廢液的研究
目(mu)前,為了確保鍋爐(lu)的(de)水汽(qi)質(zhi)量以及(ji)抗(kang)腐蝕性,必須對(dui)鍋爐(lu)進行定期清(qing)(qing)洗(xi)。檸檬(meng)酸(suan)就是其中(zhong)的(de)一種清(qing)(qing)洗(xi)劑。其水溶液(ye)對(dui)金(jin)屬的(de)侵(qin)蝕性很(hen)小,清(qing)(qing)洗(xi)鍋爐(lu)的(de)效(xiao)果(guo)好,安(an)全無(wu)毒,工(gong)藝簡單,所以它經常被應用于大型火力發(fa)電(dian)廠鍋爐(lu)系(xi)統的(de)清(qing)(qing)洗(xi),然而其廢(fei)液(ye)的(de)處(chu)理卻是一個難題(ti)。該廢(fei)液(ye)中(zhong)的(de)有(you)機物濃(nong)度非常高(gao),COD達數(shu)萬mg/L,pH為3~4,且排放量大。如此大量的(de)高(gao)濃(nong)度有(you)機廢(fei)液(ye)如果(guo)不經處(chu)理而直接(jie)排放,勢(shi)必對(dui)環境造成嚴重的(de)污染。
國內(nei)外(wai)對該廢液的(de)(de)(de)處(chu)理(li)(li)(li)研究有很多的(de)(de)(de)方法(fa)[1],但是用膜(mo)生(sheng)物(wu)反應(ying)器(qi)來處(chu)理(li)(li)(li)的(de)(de)(de)還未見(jian)報(bao)道。膜(mo)生(sheng)物(wu)反應(ying)器(qi)是將膜(mo)分離技術(shu)和生(sheng)物(wu)處(chu)理(li)(li)(li)技術(shu)直接結合(he)(he),用膜(mo)組件來代替(ti)二沉池(chi),并能將幾乎所(suo)有的(de)(de)(de)微生(sheng)物(wu)截留在(zai)(zai)生(sheng)物(wu)反應(ying)器(qi)中(zhong),使其具有處(chu)理(li)(li)(li)效(xiao)率高(gao)、出(chu)水水質好(hao)和操作管理(li)(li)(li)容(rong)易等(deng)優(you)點[2~4]。本實驗(yan)的(de)(de)(de)目的(de)(de)(de)在(zai)(zai)于(yu)驗(yan)證用膜(mo)生(sheng)物(wu)反應(ying)器(qi)處(chu)理(li)(li)(li)檸檬酸酸洗廢液的(de)(de)(de)可行性(xing),培養與(yu)馴化出(chu)適(shi)合(he)(he)該廢水的(de)(de)(de)活性(xing)污泥,使其達到理(li)(li)(li)想(xiang)的(de)(de)(de)分離效(xiao)果(guo)。
1 實驗裝(zhuang)置與(yu)工(gong)藝參數
1.1 實驗裝置
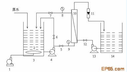
實驗(yan)裝(zhuang)置(自行(xing)設計研制(zhi))如圖1所示。其中(zhong)反(fan)應器(qi)(qi)的(de)有效容積為100 L。本實驗(yan)裝(zhuang)置由(you)(you)生(sheng)物(wu)反(fan)應器(qi)(qi)和超濾膜組(zu)件(jian)(jian)兩部分(fen)組(zu)成(cheng)(cheng):廢水由(you)(you)水箱頂部平穩進入生(sheng)物(wu)反(fan)應器(qi)(qi)中(zhong),在(zai)好氧(yang)條件(jian)(jian)下,廢水中(zhong)的(de)有機(ji)(ji)物(wu)被微生(sheng)物(wu)降解(jie),去除廢水中(zhong)的(de)大(da)部分(fen)有機(ji)(ji)物(wu),然(ran)后由(you)(you)泵增(zeng)壓進入膜組(zu)件(jian)(jian),在(zai)壓力(li)的(de)作用下,透過液成(cheng)(cheng)為系統(tong)的(de)出(chu)水,其中(zhong)的(de)大(da)分(fen)子物(wu)質、活性污(wu)泥(ni)被膜截留后,回流(liu)至生(sheng)物(wu)反(fan)應器(qi)(qi)中(zhong)。系統(tong)的(de)出(chu)水流(liu)量(liang)(liang)(liang)由(you)(you)調(diao)節(jie)(jie)閥控制(zhi)。在(zai)生(sheng)物(wu)反(fan)應器(qi)(qi)中(zhong),曝氣頭設置于反(fan)應器(qi)(qi)的(de)底部,由(you)(you)空壓機(ji)(ji)提供氧(yang)氣。氣體的(de)流(liu)量(liang)(liang)(liang)由(you)(you)氣體流(liu)量(liang)(liang)(liang)計調(diao)節(jie)(jie)。
實驗裝置的運行參(can)數:(1)HRT為(wei)12 h;(2)曝(pu)氣量為(wei)0.8~1.0 m3/h
![]() |
1.空氣壓縮機;2.曝氣頭;3.生物(wu)反(fan)應器;4.污泥(ni)泵(beng);5,6,7,12.閥門;8,9.壓力表;10.超濾膜組件(jian);11.流量計;13.反(fan)沖洗泵(beng);14.清(qing)水箱
圖1 膜(mo)生物反應(ying)器工(gong)藝流程
1.2 實驗用膜
實(shi)驗用的(de)膜組件采(cai)用大連化學物理研(yan)究所研(yan)制的(de)聚砜中空纖維超(chao)濾膜。其有效(xiao)面(mian)積2 m2,切割(ge)分(fen)子(zi)質量為(wei)30000。最(zui)高(gao)工作(zuo)壓力為(wei)0.2 MPa。
1.3 實驗水質
實驗用水(shui)(shui)模擬(ni)檸檬(meng)酸酸洗(xi)廢水(shui)(shui)和(he)生活污水(shui)(shui)混(hun)合配制。
(1)生活污(wu)水水質:
生(sheng)活污水采用人工模擬配水,由磷酸(suan)二氫鉀、蔗糖(tang)、尿素、淀粉、硫酸(suan)銅、氯化(hua)鈣等配制(zhi)而成。水質大(da)致(zhi)為:COD 300~400 mg/L,pH 6.5~8.0,NH3-N 4~6 mg/L,TC 38~44 mg/L,TN 6~8 mg/L
(2)檸(ning)檬酸廢水水質(zhi):
本(ben)實(shi)驗的(de)廢水是模擬(ni)實(shi)際(ji)酸洗工藝,以(yi)5%的(de)檸檬酸,同時加入緩蝕劑及碳鋼腐蝕物,控制溫度80~100 ℃,直到(dao)其濃度恒定(ding)為(wei)止。水質(zhi)分析如(ru)表1所示。
![]() |
1.4 分析項目(mu)和測試方法
COD、BOD5、MLSS等均按(an)標準(zhun)方法測定(ding);pH采(cai)(cai)用的是PHS數顯酸度(du)計(ji)進行測定(ding);Fe采(cai)(cai)用的是鄰二氮(dan)菲分光(guang)光(guang)度(du)法測定(ding);P采(cai)(cai)用的是鉬銻抗分光(guang)光(guang)度(du)法測定(ding);TC、TN用Micro N/C 2000總(zong)有機(ji)碳測定(ding)儀(yi)。
2 實驗內(nei)容與結果(guo)分析
2.1系統對(dui)COD的去(qu)除效(xiao)果及MLSS的變(bian)化
2.1.1系統對COD的(de)去除效果
通過(guo)測定實驗中的原水、生物(wu)反(fan)應器中的上清液(ye)(混合液(ye)靜沉(chen)過(guo)濾(lv)后(hou))和膜組件出(chu)水的COD濃度變(bian)化,考察(cha)系統對COD的去(qu)除率,結果如(ru)圖(tu)所示2。
![]() |
從圖中系(xi)統進水(shui)(shui)、生物(wu)反應(ying)器(qi)的(de)(de)(de)上(shang)(shang)清液以及(ji)膜(mo)出水(shui)(shui)的(de)(de)(de)COD可以看出,運行(xing)期間(jian),廢(fei)水(shui)(shui)的(de)(de)(de)COD值變(bian)化(hua)較(jiao)大,在875.5~3150.0 mg/L之間(jian)變(bian)動,但是出水(shui)(shui)的(de)(de)(de)COD值都小于100 mg/L,去除率達到92%以上(shang)(shang),沒有(you)受(shou)到進水(shui)(shui)濃(nong)度變(bian)化(hua)的(de)(de)(de)影響,說明系(xi)統運行(xing)較(jiao)穩定,沖(chong)擊負荷對出水(shui)(shui)中的(de)(de)(de)COD沒有(you)影響。
系(xi)統中(zhong)(zhong)COD的(de)去除主要(yao)是靠生(sheng)物(wu)(wu)(wu)反應器(qi)中(zhong)(zhong)的(de)微(wei)生(sheng)物(wu)(wu)(wu)的(de)降解來(lai)實現(xian)的(de),活(huo)性(xing)污泥對(dui)之(zhi)起到了(le)很重要(yao)的(de)作(zuo)用(yong)。而膜對(dui)廢水(shui)中(zhong)(zhong)的(de)有(you)機物(wu)(wu)(wu)的(de)截留彌補了(le)生(sheng)物(wu)(wu)(wu)反應器(qi)處(chu)理的(de)不穩定性(xing),對(dui)生(sheng)物(wu)(wu)(wu)反應器(qi)的(de)處(chu)理效(xiao)果起到了(le)強(qiang)化(hua)作(zuo)用(yong):①超濾膜組(zu)件的(de)攔截作(zuo)用(yong)使(shi)生(sheng)物(wu)(wu)(wu)反應器(qi)中(zhong)(zhong)的(de)污泥保持較(jiao)高的(de)濃度(du)(du),提高了(le)生(sheng)物(wu)(wu)(wu)反應器(qi)中(zhong)(zhong)的(de)生(sheng)化(hua)反應速(su)度(du)(du)和(he)程度(du)(du)。②膜組(zu)件截留了(le)廢水(shui)中(zhong)(zhong)的(de)可溶性(xing)大分子物(wu)(wu)(wu)質(zhi)(zhi),使(shi)這些物(wu)(wu)(wu)質(zhi)(zhi)能在生(sheng)物(wu)(wu)(wu)反應器(qi)中(zhong)(zhong)被微(wei)生(sheng)物(wu)(wu)(wu)充(chong)分降解,提高出(chu)水(shui)水(shui)質(zhi)(zhi)。
2.1.2 MLSS的變化
在膜(mo)生(sheng)物反應器中,由于(yu)超濾膜(mo)組件的攔截作用使得污(wu)泥沒有發(fa)生(sheng)流失。隨(sui)著實(shi)驗的運(yun)行,系(xi)統(tong)中的污(wu)泥濃度不斷的增(zeng)加。污(wu)泥濃度隨(sui)時間的變化(hua)如圖(tu)3所示。系(xi)統(tong)中污(wu)泥濃度增(zeng)加,粘度也隨(sui)之增(zeng)加,但是不影響系(xi)統(tong)的處理效果。
2.2系統對(dui)氨氮的處(chu)理效果
在膜生物反應器(qi)中,由(you)于膜的(de)截留(liu)使(shi)得微(wei)生物全部停(ting)留(liu)在生物反應器(qi)中,污泥沒(mei)有(you)(you)發生流(liu)失。而且污泥齡長,硝化(hua)細菌濃度(du)高,溶解氧充(chong)足,有(you)(you)利于硝化(hua)細菌的(de)生長與繁殖,因(yin)此(ci),系(xi)統(tong)對氨(an)氮的(de)去(qu)除率(lv)高。圖4表(biao)示了本系(xi)統(tong)進水、上(shang)清(qing)液和膜出水的(de)氨(an)氮濃度(du)隨時間的(de)變(bian)化(hua)情(qing)況以及系(xi)統(tong)對氨(an)氮的(de)去(qu)除率(lv)。由(you)圖可以看出:氨(an)氮的(de)去(qu)除主要是(shi)靠生物降解來
![]() |
實現(xian)的,而(er)膜對氨氮(dan)的去除貢獻不大(da)。因為氨氮(dan)在(zai)(zai)水中(zhong)是(shi)以(yi)(yi)水和氨離子形式存在(zai)(zai)的,屬(shu)于小分(fen)子物質,可以(yi)(yi)穿過(guo)膜孔進入(ru)到出(chu)水中(zhong),使得(de)出(chu)水中(zhong)的氨氮(dan)接近上(shang)清液中(zhong)氨氮(dan)的值。但(dan)是(shi),膜的分(fen)離作用(yong)強化了系(xi)統的處理效果,使得(de)系(xi)統對氨氮(dan)的去除率達到了96%以(yi)(yi)上(shang)。
![]() |
2.3系統(tong)對(dui)SS的去(qu)除效果
膜生物反(fan)應(ying)器對懸浮物SS有很好的去(qu)除率。混合液中的顆粒物被(bei)膜高(gao)效截(jie)留無法(fa)通過膜孔,出水中的SS檢測基本為零(ling)。
2.4 膜的清洗
隨著(zhu)系(xi)統的運行(xing),膜(mo)污染也越(yue)來(lai)越(yue)重,膜(mo)的顏(yan)色也發生了很大的變化,從(cong)白色逐漸(jian)加深(shen)成為淺黃色,系(xi)統的透水量也減少了,所以應(ying)該采用(yong)有效的清洗方法(fa),部(bu)分恢復膜(mo)通量,延(yan)長膜(mo)的使(shi)用(yong)壽命(ming)。本(ben)實驗采用(yong)的是物理清洗和化學(xue)清洗相結(jie)合的方法(fa)。
(1)物理清洗(xi) 用清水(shui)從膜(mo)的濾出液側進行反沖,使附著(zhu)在膜(mo)表面的沉(chen)泥、絮狀(zhuang)物或膜(mo)孔中的污(wu)染物脫落,沖洗(xi)到無污(wu)染物流(liu)出為止(zhi)。反沖洗(xi)可(ke)以(yi)使膜(mo)的通量恢復到原來的80%左右。
(2)化學清(qing)(qing)洗(xi) 膜運行一段(duan)時間以后(hou),污染就會加劇,顏(yan)色變黃,采(cai)用(yong)單純的反沖(chong)(chong)洗(xi)是不(bu)夠的,必須加之(zhi)有效的化學清(qing)(qing)洗(xi)。本實驗采(cai)用(yong)1%的NaClO溶液(ye)浸泡16 h后(hou),用(yong)清(qing)(qing)水沖(chong)(chong)洗(xi);再(zai)用(yong)1%的NaOH溶液(ye)浸泡5 h后(hou),用(yong)清(qing)(qing)水沖(chong)(chong)洗(xi)。化學清(qing)(qing)洗(xi)后(hou)膜的通量恢復效果(guo)如圖5所(suo)示。
![]() |
3 結 論
(1)實驗表明,膜(mo)生(sheng)物反(fan)應器對檸檬酸酸洗廢水有(you)較好的(de)去除(chu)效果。在HRT為12 h的(de)條件下,膜(mo)生(sheng)物反(fan)應器對COD去除(chu)率可基本穩定在92%以上,氨氮的(de)去除(chu)率可高達96%以上,出水無(wu)懸浮物,清澈透明,無(wu)異(yi)味(wei)。
(2)膜(mo)長期運行會(hui)產生(sheng)污染(ran),采用(yong)物理(li)清洗(xi)和化學清洗(xi)相結合的清洗(xi)方法(fa),可(ke)以(yi)使膜(mo)通量(liang)恢(hui)(hui)復到理(li)想的效果(guo)。用(yong)1%的NaClO溶液和1%的NaOH溶液浸泡以(yi)后,膜(mo)通量(liang)可(ke)恢(hui)(hui)復到120%。

使用微信“掃一掃”功能添加“谷騰環保網”