臭氧發生器的硬件設計
HT46R232特點說明
HT46R232是臺灣盛群公司生產的A/D型8位單片機。HT46R232具有以下資源:1個與輸入/輸出口共用引腳的外部中斷輸入;2個16位可編程定時/計數器,具有溢出中斷;8層硬件堆棧;8通道10位解析度的A/D轉換器;4通道8位的PWM輸出,與輸入/輸出口共用引腳;I2C總線(slave模式)。
在編程方面,HT46R232具有63條指令,指令執行時間為1個或者2個指令周期,而每條指令在系統頻率為8MHz時,指令執行周期僅為0.5μs。以上這些軟硬件方面的優點使HT46R232非常適用于臭氧發生器的設計。
臭氧發生器的硬件電路
控制系統硬件電路如圖2所示。其中,顯示模塊(LEDdisplaymodule)是由HT46R232的PA0~PA2三個I/O口與串行共陰極顯示驅動芯片MAX7219連接控制4位7段LED顯示器。PA0~PA2以I/O口模擬三線協議時序驅動MAX7219的方式分別連接MAX7219的DIN、DOUT、CLK腳。實時時鐘芯片DS1337接HT46R232的PA4、PA6、PA7三腳,并且通過軟件模擬I2C總線方式讀寫DS1337的I2C從器件來顯示時間和實現臭氧發生器的定時功能。蜂鳴器是由PA3控制實現蜂鳴報警的功能。鍵盤模塊(Keyboardmodule)接到HT46R232的PC0、PC1、PC2、PC3四腳,實現臭氧發生器的開停和臭氧產生量的增加和減少。無線射頻遙控模塊(RFmodule)由無線發射和接收控制兩部分組成。發射部分采用編碼芯片SC2262,接收部分主要由解碼芯片SC2272構成的電路。接收模塊的引腳分別接在HT46R232的外部中斷引腳INT和I/O口PB4、PB5、PB6、PB7。當接收部分接到發射模塊4個按鍵中的一個按鍵發出信號時,外部中斷引腳INT就會接收到一個高電平,同時PB4~PB7中的對應引腳會輸入高電平。R15是熱敏電阻,R15通過運放接在HT46R232的PB0/AN0口,以實現對發生器實時溫度變化的監控,當溫度達到70℃時R15采集模擬信號送到PB0/AN0口,由片內的A/D轉換器把模擬信號轉換成數字量信號送給控制器。PD0/PWM0引腳輸出PWM信號接到風機電路。PD1/PWM1引腳輸出PWM信號經過轉換后接到功率轉換電路,以實現對高壓電源電壓幅值的控制。
![]() |
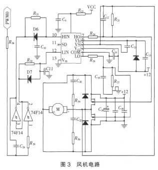
風機電路如3所示。單片機HT46R232的PD0/PWM0引腳輸出的PWM信號經過74F14轉換成一對極性相反的信號分別輸入到橋式驅動集成電路芯片IR2110的HIN引腳和LIN引腳。經過轉換后,橋式驅動集成芯片IR2110的LO引腳和HO引腳分別輸出大小相等,極性相反的兩路驅動電壓,驅動電壓接入半橋電路,以此驅動風機運行。臭氧發生器產生臭氧所需的高壓電源工作原理是:220V電壓經過整流后送入全橋逆變電路中,在單片機HT46R232輸出的PWM信號的驅動下逆變成高頻的交流電,再經過高頻變壓器升壓送給臭氧發生管。
![]() |
高壓電源由整流電路、全橋逆變電路、升壓變壓器組成。市電經過轉換后成為高頻高壓交流電供給臭氧發生器。此部分如圖4所示。PWM0經過轉換后形成兩對互補的信號,經過光耦隔離后分別驅動VT1、VT4和VT2、VT3,調節單片機輸出的PWM1的頻率和占空比就可以得到所需的高頻高壓交流電。其中頻率的調節范圍1kHz至20kHz,占空比的調節范圍為10%至90%。

使用微信“掃一掃”功能添加“谷騰環保網”