國外污水處理廠改造工程實例分析
摘要:對(dui)國外4座污水處理廠改(gai)造工(gong)程(cheng)實(shi)例進(jin)行了分析研(yan)究(jiu),通過對(dui)原有(you)工(gong)藝流(liu)程(cheng)改(gai)造,部分單(dan)元采用新(xin)技術、新(xin)工(gong)藝、調整(zheng)工(gong)藝參數等改(gai)造方案,在充分利用原有(you)污水處理設施的前提下,滿足了處理水量或水質(zhi)標(biao)準提高的要求。
關鍵詞:國外污水處理廠(chang);升(sheng)級改造;原有設施利用;工(gong)程實例
0前言
我國污(wu)(wu)水(shui)處理(li)(li)(li)(li)廠(chang)的(de)(de)(de)數量逐年增加(jia),隨著污(wu)(wu)水(shui)處理(li)(li)(li)(li)廠(chang)排(pai)放標(biao)準(zhun)的(de)(de)(de)不斷提高和國家對節能減排(pai)工(gong)作(zuo)的(de)(de)(de)日(ri)益重視,為達標(biao)和節能而(er)進(jin)行(xing)的(de)(de)(de)改(gai)造工(gong)程設計將(jiang)成為污(wu)(wu)水(shui)處理(li)(li)(li)(li)廠(chang)設計的(de)(de)(de)主要工(gong)作(zuo)。了解和學習國外(wai)污(wu)(wu)水(shui)處理(li)(li)(li)(li)廠(chang)的(de)(de)(de)改(gai)造技術和經驗(yan),有(you)助于(yu)更好地結合污(wu)(wu)水(shui)處理(li)(li)(li)(li)廠(chang)的(de)(de)(de)特(te)點,對其實際運行(xing)進(jin)行(xing)調查分析,采(cai)取既切(qie)實可(ke)行(xing),又經濟合理(li)(li)(li)(li)的(de)(de)(de)改(gai)造措施。
1匈牙利南佩斯污水處理廠
1.1污水處理(li)廠(chang)介紹
南(nan)佩斯(si)污(wu)水處理(li)廠(chang)始(shi)建(jian)于1966年,規(gui)模為3萬m3/d,采用(yong)高(gao)負(fu)荷活(huo)性污(wu)泥工藝,曝(pu)氣(qi)池HRT為2.5 h。污(wu)水處理(li)廠(chang)原處理(li)流程(cheng)包括(kuo)(kuo)兩條(tiao)(tiao)分(fen)(fen)(fen)支,每條(tiao)(tiao)分(fen)(fen)(fen)支有8個生(sheng)物(wu)反應器作為曝(pu)氣(qi)池,并(bing)聯(lian)運行。20世紀80年代初,該污(wu)水處理(li)廠(chang)進行了擴建(jian),新增(zeng)了兩個處理(li)流程(cheng),每個流程(cheng)仍包括(kuo)(kuo)兩條(tiao)(tiao)分(fen)(fen)(fen)支,每條(tiao)(tiao)分(fen)(fen)(fen)支仍設8個曝(pu)氣(qi)池,污(wu)水處理(li)廠(chang)平(ping)面布置見圖(tu)1。
![]() |
圖1 擴建后的污水處理廠平面布置 |
20世(shi)紀80年代末,匈牙(ya)利制定了(le)更為嚴格(ge)的水質排放(fang)標準(zhun),相應推動(dong)了(le)新(xin)的處(chu)(chu)理工(gong)藝(yi)和技術(shu)的研發。污(wu)水處(chu)(chu)理廠除了(le)要滿足(zu)新(xin)的水質標準(zhun)外(wai),其處(chu)(chu)理水量(liang)也(ye)大幅增(zeng)長,同時污(wu)泥量(liang)的增(zeng)加(jia),使污(wu)泥處(chu)(chu)理設施無法滿足(zu)需(xu)求,迫切(qie)需(xu)要改造(zao)。在這種情況下,布(bu)達佩(pei)斯城市污(wu)水公司承擔了(le)污(wu)水處(chu)(chu)理廠的改建工(gong)程。
1.2改造技術
經過試驗研究,將原有的8個(ge)曝氣(qi)池由并(bing)聯(lian)改為串(chuan)(chuan)聯(lian),而且在(zai)整個(ge)反應(ying)器的前1/4區域增(zeng)設厭氧區,以(yi)獲得生物除磷的效(xiao)果(guo)。原并(bing)聯(lian)流(liu)程和改造后的串(chuan)(chuan)聯(lian)流(liu)程示意見(jian)圖2。
![]() |
圖2 改造前后的工藝流程示意 |
1.3改造效果
改(gai)(gai)(gai)造(zao)后(hou)的系(xi)(xi)統運(yun)行數(shu)據(ju)表明(ming),SVI比較低且穩定,約為100 mL/g。該(gai)結果(guo)與理論預(yu)測和試驗(yan)數(shu)據(ju)非常吻(wen)合,將反應器(qi)由并聯布置(zhi)改(gai)(gai)(gai)為串(chuan)聯布置(zhi)增加(jia)(jia)了系(xi)(xi)統的處理階段(duan),進而改(gai)(gai)(gai)善了污(wu)泥(ni)(ni)的沉降(jiang)性能。 出水CODc。的變化(hua)(hua)情(qing)況表明(ming),系(xi)(xi)統的改(gai)(gai)(gai)造(zao)改(gai)(gai)(gai)善了有(you)(you)(you)(you)機物的去除效(xiao)果(guo),有(you)(you)(you)(you)機物的降(jiang)解更加(jia)(jia)徹底,原系(xi)(xi)統出水CODc,為100 mg/L,改(gai)(gai)(gai)造(zao)后(hou)降(jiang)至(zhi)70 mg/L。運(yun)行過程沒有(you)(you)(you)(you)達(da)到(dao)預(yu)期的生(sheng)物除磷(lin)效(xiao)果(guo),經分(fen)析是由于微生(sheng)物吸收的磷(lin)中(zhong)有(you)(you)(you)(you)60%隨(sui)污(wu)泥(ni)(ni)處理上清液又回流到(dao)系(xi)(xi)統,通過采用(yong)投加(jia)(jia)石(shi)灰化(hua)(hua)學沉淀除磷(lin)的工(gong)藝,系(xi)(xi)統的除磷(lin)效(xiao)果(guo)有(you)(you)(you)(you)明(ming)顯改(gai)(gai)(gai)善,但出水中(zhong)磷(lin)的濃(nong)度隨(sui)著回流污(wu)泥(ni)(ni)中(zhong)硝酸(suan)鹽濃(nong)度的升高而增加(jia)(jia)。 改(gai)(gai)(gai)造(zao)后(hou)的系(xi)(xi)統仍(reng)不能實(shi)現有(you)(you)(you)(you)效(xiao)的硝化(hua)(hua)和除磷(lin),還需進一步改(gai)(gai)(gai)進。
1.4進一步(bu)的(de)技術改造
由于污水(shui)(shui)處(chu)理廠面積(ji)有(you)(you)限,沒(mei)有(you)(you)考慮擴建現有(you)(you)活性污泥單元,而采(cai)(cai)用(yong)能完成硝(xiao)(xiao)化(hua)(hua)和反硝(xiao)(xiao)化(hua)(hua)的(de)生物(wu)濾(lv)池系(xi)統。在(zai)進水(shui)(shui)CODc,為(wei)500 mg/L,TN為(wei)40mg/L,TP為(wei)7 mg/L的(de)情況(kuang)下(xia),采(cai)(cai)用(yong)新(xin)工(gong)藝后,出水(shui)(shui)中(zhong)CODc,為(wei)50 mg/L,TN為(wei)10 mg/L,TP為(wei)1mg/L。工(gong)藝要求反硝(xiao)(xiao)化(hua)(hua)段應盡可能多地(di)利用(yong)進水(shui)(shui)中(zhong)的(de)有(you)(you)機碳(tan),由于二沉池可承(cheng)擔的(de)負(fu)荷有(you)(you)限,硝(xiao)(xiao)化(hua)(hua)液回(hui)流(liu)比(bi)受到限制,工(gong)藝采(cai)(cai)用(yong)后置反硝(xiao)(xiao)化(hua)(hua)的(de)布置方式,并在(zai)反硝(xiao)(xiao)化(hua)(hua)濾(lv)池內投(tou)加甲醇作(zuo)碳(tan)源以徹底去除污水(shui)(shui)中(zhong)的(de)硝(xiao)(xiao)酸鹽。此外,系(xi)統除磷通過強化(hua)(hua)沉淀實現。
2美國華盛頓Blue Plains污水處理廠
2.1污水處理廠介紹(shao)
Blue Plains污(wu)水處(chu)理(li)廠位于(yu)美國(guo)哥(ge)倫(lun)比(bi)亞(ya)區(qu),污(wu)水流量為16.2 rn3/s,采用硝(xiao)化處(chu)理(li)工藝(yi),工藝(yi)流程(cheng)見圖3,包括預處(chu)理(li)、初沉池、高負荷活性(xing)污(wu)泥系統(tong)、二(er)級硝(xiao)化活性(xing)污(wu)泥系統(tong)、多介質濾池和消毒處(chu)理(li),出水排放Chesapeake海灣。
![]() |
圖3 Blue Plains污(wu)水處(chu)理廠(chang)原工藝流(liu)程 |
2.2改造要求
在(zai)經濟發展(zhan)的(de)同時(shi),Chesapeake海(hai)灣(wan)河口和支流水體的(de)水質不(bu)斷惡化,主要(yao)原(yuan)因是點源或非(fei)點源過量(liang)營養物質(氮(dan)(dan)和磷)的(de)排(pai)放。Blue Plains污(wu)水處理(li)廠是向Chesapeake海(hai)灣(wan)排(pai)放氮(dan)(dan)污(wu)染(ran)物的(de)最(zui)大(da)點源,因此哥倫比亞(ya)特區政府參(can)與簽署了Chesapeake海(hai)灣(wan)協議(yi),協議(yi)規定(ding),到(dao)2000年(nian)每年(nian)向海(hai)灣(wan)排(pai)放的(de)營養物應至少比1985年(nian)減少40%,需要(yao)對(dui)Blue Plains污(wu)水處理(li)廠進(jin)行改造,使其具有脫氮(dan)(dan)功能。保證(zheng)夏季(ji)(5~10月)出水TN低于5.55 mg/L,冬季(ji)低于8.58mg/I。,還要(yao)求滿足排(pai)放標準中(zhong)的(de)各項指標,B()峨和TSS要(yao)達到(dao)5 mg/L和7 mg/L,TP為0.18 mg/L,NH3一N夏季(ji)為1 mg/L,冬季(ji)為6.5 mg/L。
2.3改造方案介紹
改(gai)造工程將原12條處理分支中的(de)(de)6條改(gai)為硝化(hua)(hua)(hua)一反(fan)(fan)硝化(hua)(hua)(hua)運行模(mo)式(shi),另(ling)外6條仍保持硝化(hua)(hua)(hua)模(mo)式(shi)。每條處理分支由5個(ge)(ge)完全7昆合反(fan)(fan)應器(qi)串聯(lian)而成(cheng),在第4個(ge)(ge)(夏季(ji))或第5個(ge)(ge)(冬季(ji))反(fan)(fan)應器(qi)內投加純凈的(de)(de)甲醇作為反(fan)(fan)硝化(hua)(hua)(hua)的(de)(de)補(bu)充碳源。工藝的(de)(de)關(guan)鍵是(shi)保證前(qian)3個(ge)(ge)反(fan)(fan)應器(qi)內實現硝化(hua)(hua)(hua),為反(fan)(fan)硝化(hua)(hua)(hua)提供硝酸鹽,改(gai)造后的(de)(de)運行方(fang)式(shi)見圖4。
![]() |
圖4 改造后的運行方式示意 |
當系統以硝化(hua)模式運行(xing)時,5個反(fan)(fan)(fan)應(ying)器(qi)內(nei)均進(jin)行(xing)曝氣,以硝化(hua)一反(fan)(fan)(fan)硝化(hua)模式運行(xing)時,投(tou)加甲醇(chun)的(de)(de)反(fan)(fan)(fan)應(ying)器(qi)內(nei)不(bu)曝氣,為反(fan)(fan)(fan)硝化(hua)提供缺氧條件(jian)。污水經(jing)反(fan)(fan)(fan)硝化(hua)后在第5個反(fan)(fan)(fan)應(ying)器(qi)內(nei)進(jin)行(xing)再(zai)曝氣,經(jing)一條長的(de)(de)出(chu)水渠(qu)輸送(song)至沉淀池。該工(gong)藝可利用(yong)原有(you)的(de)(de)設施(shi),不(bu)需進(jin)行(xing)硝化(hua)液回(hui)流(liu)和其(qi)他特殊(shu)的(de)(de)改(gai)動(dong)。
2.4改造(zao)效果和存在問題(ti)
反(fan)(fan)(fan)硝(xiao)化(hua)(hua)(hua)工(gong)(gong)藝成(cheng)功地實現(xian)了(le)每(mei)季(ji)度和(he)全年的(de)(de)(de)(de)脫氮目(mu)標,出(chu)水(shui)(shui)中(zhong)TN的(de)(de)(de)(de)年平均(jun)值(zhi)為(wei)(wei)(wei)5.8 mg/L。其(qi)(qi)中(zhong)冬季(ji)為(wei)(wei)(wei)5.9 mg/L,夏季(ji)為(wei)(wei)(wei)5.7 mg/L,出(chu)水(shui)(shui)各項指(zhi)標均(jun)可(ke)滿足水(shui)(shui)質(zhi)標準。 盡(jin)管污(wu)水(shui)(shui)處理(li)廠的(de)(de)(de)(de)改造方(fang)案(an)在(zai)TN去除上非常成(cheng)功,但是也存在(zai)以下(xia)(xia)問(wen)題: (1)后置(zhi)反(fan)(fan)(fan)硝(xiao)化(hua)(hua)(hua)工(gong)(gong)藝在(zai)運(yun)行管理(li)上比硝(xiao)化(hua)(hua)(hua)工(gong)(gong)藝更復雜,具體表現(xian)在(zai)以下(xia)(xia)幾個(ge)方(fang)面:①有兩(liang)個(ge)處理(li)階 段(duan)(duan)需要監測和(he)控制(zhi);②甲(jia)醇應在(zai)反(fan)(fan)(fan)應池內12個(ge)不同(tong)的(de)(de)(de)(de)位置(zhi)投(tou)(tou)加;③現(xian)有的(de)(de)(de)(de)甲(jia)醇儲存設備(bei)體積有限;④由(you) 于投(tou)(tou)加了(le)甲(jia)醇用(yong)作(zuo)反(fan)(fan)(fan)硝(xiao)化(hua)(hua)(hua)菌的(de)(de)(de)(de)食料,導致剩余污(wu)泥量的(de)(de)(de)(de)增加。 (2)由(you)于該工(gong)(gong)藝其(qi)(qi)實是將(jiang)原(yuan)來(lai)的(de)(de)(de)(de)一(yi)(yi)段(duan)(duan)(硝(xiao)化(hua)(hua)(hua)段(duan)(duan)) 改為(wei)(wei)(wei)兩(liang)段(duan)(duan)(反(fan)(fan)(fan)硝(xiao)化(hua)(hua)(hua)段(duan)(duan)和(he)硝(xiao)化(hua)(hua)(hua)段(duan)(duan)),反(fan)(fan)(fan)硝(xiao)化(hua)(hua)(hua)段(duan)(duan)占用(yong)了(le)原(yuan)來(lai)用(yong)于硝(xiao)化(hua)(hua)(hua)的(de)(de)(de)(de)容(rong)積,從而降低了(le)在(zai)冬季(ji)和(he)高負荷時硝(xiao)化(hua)(hua)(hua)處理(li)的(de)(de)(de)(de)可(ke)靠性。在(zai)緊急情況下(xia)(xia),需要停止反(fan)(fan)(fan)硝(xiao)化(hua)(hua)(hua),恢復完全硝(xiao)化(hua)(hua)(hua)的(de)(de)(de)(de)工(gong)(gong)藝狀況。 (3)投(tou)(tou)加甲(jia)醇作(zuo)為(wei)(wei)(wei)補充(chong)碳(tan)源,使(shi)得系(xi)統的(de)(de)(de)(de)運(yun)行成(cheng)本增加。一(yi)(yi)般每(mei)年購買甲(jia)醇的(de)(de)(de)(de)費用(yong)達500萬(wan)~600萬(wan)美(mei)元(yuan)。 (4)氮的(de)(de)(de)(de)去除效果(guo)受工(gong)(gong)藝制(zhi)約,如(ru)二(er)沉池出(chu)水(shui)(shui)中(zhong)磷的(de)(de)(de)(de)濃度過低會限制(zhi)反(fan)(fan)(fan)硝(xiao)化(hua)(hua)(hua)菌的(de)(de)(de)(de)生長,如(ru)何(he)在(zai)保證出(chu)水(shui)(shui)水(shui)(shui)質(zhi)不超標的(de)(de)(de)(de)同(tong)時滿足反(fan)(fan)(fan)硝(xiao)化(hua)(hua)(hua)菌對磷的(de)(de)(de)(de)需要,成(cheng)為(wei)(wei)(wei)目(mu)前污(wu)水(shui)(shui)處理(li)廠管理(li)中(zhong)需要解決(jue)的(de)(de)(de)(de)一(yi)(yi)個(ge)問(wen)題。
3美國加州San Jose污水處理廠
3.1污水處理廠介紹(shao)
San Jose污水(shui)處理(li)(li)廠(chang)(chang)處理(li)(li)規(gui)模(mo)為541 000 m3/d,采用常(chang)規(gui)二級活性污泥處理(li)(li)工(gong)藝,處理(li)(li)加(jia)(jia)州舊金山南海灣硅(gui)谷等地區(qu)的生活污水(shui)和工(gong)業廢水(shui)。污水(shui)處理(li)(li)的季(ji)節變化很大,原因(yin)在于季(ji)節性的水(shui)果和蔬(shu)菜罐(guan)裝工(gong)業的生產,每年8月下旬至(zhi)9月,污水(shui)處理(li)(li)廠(chang)(chang)的有(you)機負(fu)荷要比平時增加(jia)(jia)一倍,冬天的雨季(ji)高峰流量也是影響(xiang)因(yin)素。夏季(ji)罐(guan)裝加(jia)(jia)工(gong)對污水(shui)處理(li)(li)廠(chang)(chang)的負(fu)荷和操作運(yun)行帶來的影響(xiang)尤為明顯。
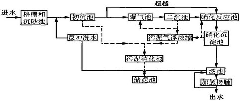
污(wu)(wu)水(shui)處理廠在1978年時(shi)對原有的(de)二(er)級(ji)處理工(gong)藝(yi)進(jin)行(xing)改(gai)造,增加(jia)了脫氮除(chu)磷處理工(gong)藝(yi),包括(kuo)硝(xiao)(xiao)化(hua)反應池(chi)、硝(xiao)(xiao)化(hua)沉(chen)淀(dian)池(chi)、濾(lv)池(chi)和(he)加(jia)氯(lv)消(xiao)毒等設施。污(wu)(wu)水(shui)處理的(de)工(gong)藝(yi)流(liu)程包括(kuo)進(jin)水(shui)格柵、沉(chen)砂池(chi)、初沉(chen)池(chi)、普通曝(pu)氣(qi)活性污(wu)(wu)泥系(xi)統(tong)(曝(pu)氣(qi)池(chi)和(he)二(er)沉(chen)池(chi))、硝(xiao)(xiao)化(hua)懸浮生長系(xi)統(tong)(硝(xiao)(xiao)化(hua)反應池(chi)和(he)硝(xiao)(xiao)化(hua)沉(chen)淀(dian)池(chi))、過(guo)濾(lv)進(jin)水(shui)二(er)次提(ti)升、顆粒填料濾(lv)池(chi)、加(jia)氯(lv)消(xiao)毒/除(chu)氯(lv)、后(hou)曝(pu)氣(qi),最后(hou)出水(shui)排(pai)人舊金山南(nan)部海灣。生物處理產生的(de)剩余污(wu)(wu)泥經氣(qi)浮濃縮后(hou)與初沉(chen)污(wu)(wu)泥進(jin)行(xing)厭氧消(xiao)化(hua),消(xiao)化(hua)后(hou)的(de)污(wu)(wu)泥在污(wu)(wu)泥儲(chu)存池(chi)存放。工(gong)藝(yi)流(liu)程見圖5。
![]() |
圖5 污水處理廠深度處理工藝流程 |
污(wu)水(shui)處理廠的(de)出(chu)水(shui)水(shui)質標準要求月平(ping)均(jun)出(chu)水(shui)BODs和TSS均(jun)低(di)于10 mg/L,消毒后出(chu)水(shui)達到加(jia)利福尼亞州第22條文(wen)的(de)規定,即濁(zhuo)度小(xiao)于2 NTU,細(xi)菌總數小(xiao)于2.3個/100 mL,氨氮低(di)于5 mg/L。
3.2污水(shui)處理(li)廠改(gai)造(zao)
由(you)于(yu)夏季罐頭(tou)加工產生(sheng)的(de)沖擊負荷(he),活性污(wu)泥(ni)系統發生(sheng)絲狀菌引起的(de)污(wu)泥(ni)膨(peng)脹(zhang),導致進入硝(xiao)化反(fan)應池(chi)的(de)污(wu)泥(ni)超過其負荷(he),出水(shui)ss濃度太高,直接(jie)影響了過濾階段(duan)的(de)處理效果,使(shi)出水(shui)水(shui)質(zhi)遠遠超過排放(fang)標準(zhun)。為防止(zhi)污(wu)泥(ni)膨(peng)脹(zhang)的(de)再次發生(sheng),需要對污(wu)水(shui)處理廠進行改造。
3.2.1污水處理廠分析
經(jing)調查后(hou)發現(xian),導致(zhi)污(wu)泥(ni)(ni)膨(peng)(peng)脹(zhang)的(de)(de)(de)(de)首要原因是(shi)有(you)機負荷的(de)(de)(de)(de)突然增加,使普通曝氣池的(de)(de)(de)(de)供氧量不足,在Do濃度較(jiao)低的(de)(de)(de)(de)條件(jian)(jian)下,絲狀菌(jun)生長引起污(wu)泥(ni)(ni)膨(peng)(peng)脹(zhang)。 對污(wu)水(shui)(shui)處(chu)(chu)(chu)理(li)(li)廠(chang)的(de)(de)(de)(de)運(yun)行分(fen)析發現(xian),氮源不足和(he)(he)由(you)于進水(shui)(shui)管道中的(de)(de)(de)(de)厭氧條件(jian)(jian)產生二氧化硫也(ye)是(shi)導致(zhi)污(wu)泥(ni)(ni)膨(peng)(peng)脹(zhang)的(de)(de)(de)(de)因素;同時,活性(xing)污(wu)泥(ni)(ni)系統(tong)的(de)(de)(de)(de)有(you)機負荷相對偏高,特別是(shi)在水(shui)(shui)力高峰(feng)負荷下,常(chang)規活性(xing)污(wu)泥(ni)(ni)系統(tong)和(he)(he)硝(xiao)化處(chu)(chu)(chu)理(li)(li)系統(tong)間的(de)(de)(de)(de)水(shui)(shui)力條件(jian)(jian)受(shou)限;另外(wai),污(wu)泥(ni)(ni)儲存后(hou)沒有(you)考慮最終處(chu)(chu)(chu)置(zhi),影響生物系統(tong)的(de)(de)(de)(de)排泥(ni)(ni)。因此,為了控制污(wu)泥(ni)(ni)膨(peng)(peng)脹(zhang),完(wan)善污(wu)水(shui)(shui)處(chu)(chu)(chu)理(li)(li)廠(chang)的(de)(de)(de)(de)水(shui)(shui)力條件(jian)(jian),保證處(chu)(chu)(chu)理(li)(li)工藝、設備和(he)(he)電氣系統(tong)的(de)(de)(de)(de)可靠(kao)運(yun)行,污(wu)水(shui)(shui)處(chu)(chu)(chu)理(li)(li)廠(chang)須進行一系列的(de)(de)(de)(de)改造。改造工程一次規劃分(fen)期(qi)實施,分(fen)為近(jin)期(qi)、中期(qi)和(he)(he)遠期(qi)三階段進行。
3.2.2近期改(gai)造措施
近期改造(zao)的(de)(de)(de)目標是控制(zhi)污(wu)泥膨脹(zhang),穩定運(yun)行以達到(dao)排放標準。主要(yao)措(cuo)施(shi)是采用能(neng)快速(su)安裝(zhuang)快速(su)使(shi)用的(de)(de)(de)一(yi)些設(she)備,雖(sui)然這些設(she)備的(de)(de)(de)運(yun)行成(cheng)本(ben)較(jiao)高,但運(yun)行穩定。近期改造(zao)的(de)(de)(de)主要(yao)內容(rong)有:
(1)提高(gao)供(gong)氧(yang)能力。增設了(le)一套純氧(yang)供(gong)氧(yang)系統,包(bao)括液態氧(yang)儲存池、蒸發器、微孔曝氣器、風(feng)量計和自(zi)控設備等(deng),這(zhe)些設備只(zhi)在在高(gao)峰(feng)季節原(yuan)有設備供(gong)氧(yang)不足(zu)時使用。運(yun)行后由于運(yun)行費用較高(gao),增設鼓風(feng)機以增加(jia)供(gong)氧(yang)量。
(2)投加氮(dan)源。安裝了一(yi)套氨水(shui)(shui)系統(tong),補充污水(shui)(shui)中(zhong)缺乏的(de)氮(dan)源,有利于曝氣池中(zhong)微生(sheng)物(wu)的(de)生(sheng)長(chang)。在(zai)實際運行(xing)中(zhong),氮(dan)源并(bing)不需要連續投加,只在(zai)夏季罐頭加工(gong)季節(jie)時投加。罐裝工(gong)廠每(mei)天工(gong)作(zuo)16 h,產生(sheng)的(de)廢(fei)水(shui)(shui)由于有機(ji)物(wu)含量高,需要補充額(e)外的(de)氮(dan)源,而(er)在(zai)停產的(de)8 h內廢(fei)水(shui)(shui)的(de)營養物(wu)濃度足夠(gou)維(wei)持微生(sheng)物(wu)的(de)正(zheng)常 生(sheng)長(chang)。
(3)初沉(chen)(chen)池(chi)投加(jia)(jia)(jia)化(hua)學藥劑。通(tong)過(guo)投加(jia)(jia)(jia)三氯(lv)化(hua)鐵(tie)降(jiang)低(di)后續(xu)活性(xing)(xing)污(wu)(wu)(wu)泥(ni)系統(tong)(tong)(tong)的(de)(de)(de)有(you)(you)機(ji)物負荷和(he)需氧量,同時鐵(tie)離子能與污(wu)(wu)(wu)水(shui)(shui)中的(de)(de)(de)硫(liu)化(hua)物發生(sheng)沉(chen)(chen)淀反應,降(jiang)低(di)后續(xu)活性(xing)(xing)污(wu)(wu)(wu)泥(ni)系統(tong)(tong)(tong)的(de)(de)(de)硫(liu)化(hua)氫負荷。 (4)污(wu)(wu)(wu)泥(ni)加(jia)(jia)(jia)氯(lv)處(chu)(chu)理。在(zai)回流(liu)污(wu)(wu)(wu)泥(ni)前進(jin)(jin)(jin)行(xing)加(jia)(jia)(jia)氯(lv)處(chu)(chu)理,可有(you)(you)效地抑制絲狀(zhuang)菌的(de)(de)(de)生(sheng)長,防(fang)止污(wu)(wu)(wu)泥(ni)膨(peng)脹。氯(lv)的(de)(de)(de)投加(jia)(jia)(jia)劑量和(he)投加(jia)(jia)(jia)點對絲狀(zhuang)菌的(de)(de)(de)去除效果和(he)活性(xing)(xing)污(wu)(wu)(wu)泥(ni)絮體的(de)(de)(de)影響差(cha)別較大,根(gen)據(ju)試驗分析,確定(ding)在(zai)回流(liu)污(wu)(wu)(wu)泥(ni)泵進(jin)(jin)(jin)水(shui)(shui)口處(chu)(chu)加(jia)(jia)(jia)氯(lv)能獲得較好的(de)(de)(de)混合效果,加(jia)(jia)(jia)藥量根(gen)據(ju)每(mei)日(ri)的(de)(de)(de)微生(sheng)物鏡(jing)檢情況確定(ding)。 (5)濾(lv)池(chi)改(gai)(gai)造(zao)(zao)。首先對濾(lv)池(chi)的(de)(de)(de)進(jin)(jin)(jin)水(shui)(shui)部分進(jin)(jin)(jin)行(xing)改(gai)(gai)造(zao)(zao),減少反沖洗(xi)過(guo)程中濾(lv)料的(de)(de)(de)流(liu)失,其次,增(zeng)加(jia)(jia)(jia)濾(lv)池(chi)反沖洗(xi)水(shui)(shui)處(chu)(chu)理系統(tong)(tong)(tong),包括調節池(chi)、化(hua)學混凝和(he)沉(chen)(chen)淀,處(chu)(chu)理后的(de)(de)(de)出水(shui)(shui)排至濾(lv)池(chi)進(jin)(jin)(jin)水(shui)(shui)端或直(zhi)接排放。 3.2.3中遠(yuan)期(qi)改(gai)(gai)造(zao)(zao)措施 中期(qi)改(gai)(gai)造(zao)(zao)將(jiang)逐(zhu)步更(geng)換(huan)近期(qi)改(gai)(gai)造(zao)(zao)中一(yi)些運(yun)行(xing)成本高的(de)(de)(de)設(she)施,并保持(chi)541 000 1113/d的(de)(de)(de)污(wu)(wu)(wu)水(shui)(shui)處(chu)(chu)理量和(he)達標排放;遠(yuan)期(qi)的(de)(de)(de)改(gai)(gai)造(zao)(zao)目標是淘汰高能耗、低(di)效率的(de)(de)(de)設(she)備,包括運(yun)行(xing)不穩定(ding)、耐用(yong)性(xing)(xing)較差(cha)的(de)(de)(de)污(wu)(wu)(wu)泥(ni)處(chu)(chu)理設(she)備,并擴建污(wu)(wu)(wu)水(shui)(shui)處(chu)(chu)理廠規模至632 000 m3/d。中期(qi)和(he)遠(yuan)期(qi)改(gai)(gai)造(zao)(zao)所需增(zeng)加(jia)(jia)(jia)的(de)(de)(de)主要設(she)施有(you)(you): (I)常規二(er)級(ji)處(chu)(chu)理系統(tong)(tong)(tong)改(gai)(gai)造(zao)(zao)。普(pu)通(tong)曝氣池(chi)后增(zeng)加(jia)(jia)(jia)新的(de)(de)(de)二(er)沉(chen)(chen)池(chi),新增(zeng)鼓風機(ji)設(she)備,替代原有(you)(you)備用(yong)的(de)(de)(de)純氧供(gong)氣系統(tong)(tong)(tong),更(geng)換(huan)空氣擴散(san)系統(tong)(tong)(tong)設(she)備。 (2)深(shen)度處(chu)(chu)理系統(tong)(tong)(tong)改(gai)(gai)造(zao)(zao)。增(zeng)建二(er)級(ji)處(chu)(chu)理后續(xu)的(de)(de)(de)硝化(hua)系統(tong)(tong)(tong),包括硝化(hua)曝氣池(chi)和(he)沉(chen)(chen)淀池(chi)。
(3)水(shui)(shui)力改(gai)造。將原(yuan)有的一個污泥儲泥池改(gai)造為初沉池出水(shui)(shui)調節池,并(bing)新(xin)建初級處理出水(shui)(shui)提升泵(beng)房,這樣初沉出水(shui)(shui)可超越至深度處理的硝(xiao)化池,在二級處理的有機(ji)負荷過高時,工藝運(yun)行更具(ju)靈活性和穩定性;改(gai)造廠內其他泵(beng)房,增加新(xin)泵(beng)和相應的電氣儀表(biao)設備。
(4)二(er)級處(chu)理(li)進水(shui)方式改為多點進水(shui)。該模式下污水(shui)處(chu)理(li)廠的運(yun)行(xing)工藝更具靈活性,抗沖擊負荷能力大大增強。
(5)改造和更換廠內的機(ji)械和電氣設備,使系統的運(yun)行更加安全穩定。
(6)擴建污(wu)泥厭(yan)氧消化系統。
(7)污泥(ni)最終處(chu)(chu)置(zhi)。儲泥(ni)池內的(de)污泥(ni)在(zai)夏天進(jin)行干化處(chu)(chu)理,干化后運(yun)至填埋(mai)場。 各項改造(zao)工程在(zai)10年內陸續完成,改造(zao)后的(de)污水處(chu)(chu)理廠(chang)運(yun)行更可(ke)靠,處(chu)(chu)理能(neng)(neng)力和出水水質得到改善。通過改造(zao),污水處(chu)(chu)理廠(chang)的(de)處(chu)(chu)理能(neng)(neng)力提高到632 000 m3/d,并且出水水質一(yi)直(zhi)達標。
4佛羅里達州Orange郡東部污水處理廠
4.1污(wu)水處理廠介(jie)紹
佛(fo)羅里達(da)州Orange郡東部污水(shui)處(chu)理廠采(cai)用改良(5級)Bardenpho工(gong)藝以達(da)到(dao)深度(du)處(chu)理標準,年平(ping)均(jun)BOD為(wei)(wei)5 mg/L,TSS為(wei)(wei)5 rng/L,TN為(wei)(wei)3 mg/L,TP為(wei)(wei)1 mg/L。除了(le)部分污水(shui)再生回用外,其(qi)他(ta)出水(shui)經(jing)人(ren)工(gong)濕(shi)地(di)、天然濕(shi)地(di)處(chu)理后排人(ren)地(di)表水(shui)體(ti)。標準對季(ji)節(jie)平(ping)均(jun)值(zhi)沒(mei)有要求,周(zhou)平(ping)均(jun)BOD。為(wei)(wei)9.6 mg/L,TSS為(wei)(wei)9.6 mg/L,TN為(wei)(wei)6 mg/L,TP為(wei)(wei)2.4 mg/L。該污水(shui)處(chu)理廠設(she)計處(chu)理能力為(wei)(wei)71 920 m3/d,系統由兩(liang)條獨立的(de)(de)(de)處(chu)理流(liu)程(cheng)組合而成(cheng),I、Ⅱ處(chu)理段由4個(ge)并(bing)聯運行的(de)(de)(de)反應池(chi)(chi)和6座二(er)沉池(chi)(chi)組成(cheng),設(she)計處(chu)理能力為(wei)(wei)34 070 m3/d;1II處(chu)理段包括(kuo)2個(ge)較大的(de)(de)(de)并(bing)聯反應池(chi)(chi)和3個(ge)較大的(de)(de)(de)二(er)沉池(chi)(chi),設(she)計處(chu)理能力為(wei)(wei)37 850 m3/d,工(gong)藝流(liu)程(cheng)見圖6。
![]() |
圖6 佛羅里達州Orange郡東(dong)部污水處理廠工藝(yi)流程 |
4.2污(wu)水處理廠(chang)改造(zao)
2004年1月,該廠(chang)的(de)(de)出(chu)水濁(zhuo)度略微(wei)上(shang)(shang)升,污泥(ni)的(de)(de)沉降性能有(you)所下降,出(chu)水TN上(shang)(shang)升,經分析主(zhu)要是由于I、Ⅱ段流(liu)程(cheng)出(chu)水NH。一(yi)N上(shang)(shang)升造(zao)成。到(dao)2月,數據顯示I、Ⅱ段流(liu)程(cheng)出(chu)水NH。一(yi)N濃度升至4~8 mg/L,I、Ⅱ段流(liu)程(cheng)中二沉池的(de)(de)回(hui)流(liu)污泥(ni)帶有(you)輕微(wei)的(de)(de)酸性氣味。 在接下來的(de)(de)幾(ji)周內,采用(yong)便(bian)攜式TSS測(ce)定(ding)儀測(ce)定(ding)MI SS和VSS,并(bing)用(yong)實驗(yan)室測(ce)定(ding)對(dui)其進行(xing)驗(yan)證,對(dui)IX)進行(xing)現(xian)場測(ce)定(ding),使用(yong)實驗(yan)室方(fang)法(fa)(fa)測(ce)定(ding)NH。一(yi)N值等方(fang)法(fa)(fa),對(dui)污水處理廠(chang)的(de)(de)運行(xing)情況進行(xing)評估,確定(ding)問 題并(bing)采取(qu)相應(ying)的(de)(de)改造(zao)措施。在2~3月,采取(qu)一(yi)系列改造(zao)措施:
(1)由于I、Ⅱ段(duan)流程(cheng)出水NH。一N濃度(du)上(shang)升,并(bing)且好氧區DO濃度(du)偏低,說(shuo)明曝氣量無(wu)法滿(man)足(zu)有機負荷降(jiang)解(jie)的需(xu)要(yao),故(gu)將2 840 m3/d的進水由I、Ⅱ段(duan)調至Ⅲ段(duan)處(chu)理(li)。
(2)通過調整表面曝氣機的(de)浸沒深度,改(gai)善好氧區的(de)曝氣效(xiao)果,并在I、Ⅱ段(duan)流(liu)程中的(de)4個好氧池中的(de)2個附加安裝浮式(shi)曝氣器。
(3)通過清(qing)除原有空(kong)氣(qi)擴散器(qi)上的沉積(ji)物,改善二(er)次曝(pu)氣(qi)區的曝(pu)氣(qi)效(xiao)果,在無法清(qing)除的部位安裝使用微(wei)孔空(kong)氣(qi)擴散器(qi)系統。
(4)將所有二(er)沉(chen)池的(de)回(hui)流(liu)污(wu)(wu)泥(ni)量由75%增至100%,避免回(hui)流(liu)污(wu)(wu)泥(ni)在二(er)沉(chen)池中(zhong)停留(liu)時間過長(chang)引起酸(suan)化。 (5)增大排泥(ni)量,降低(di)(di)(di)(di)兩(liang)套流(liu)程(cheng)的(de)MI。SS以改(gai)善(shan)反硝化效果。 改(gai)造結(jie)果表明,I、Ⅱ段(duan)流(liu)程(cheng)出(chu)水(shui)(shui)NH。一(yi)N降低(di)(di)(di)(di), NCh-一(yi)N降低(di)(di)(di)(di),TN也相應降低(di)(di)(di)(di);IU段(duan)流(liu)程(cheng)的(de)處(chu)理效果也由于Nfk-一(yi)N降低(di)(di)(di)(di)而改(gai)善(shan),混合出(chu)水(shui)(shui)的(de)TN為 1.8~2.2 r.g/L,出(chu)水(shui)(shui)濁度為0.6~o.8 NTU。
5結語
本文(wen)介紹(shao)了國外(wai)4座(zuo)污(wu)水(shui)處理廠的改造實例, 從中可以看到,一些經濟(ji)實力(li)較強的國家(jia)的污(wu)水(shui)處 理廠很注重(zhong)因地(di)制(zhi)宜,根據(ju)實際情況,采(cai)用(yong)經濟(ji)有效(xiao) 的措施進(jin)行達標(biao)改造,充分(fen)利(li)用(yong)現有設(she)施,使污(wu)水(shui)處 理廠的構筑物(wu)和設(she)備發(fa)揮(hui)最大的效(xiao)益。

使用微信“掃一掃”功能添加“谷騰環保網”