利用粉煤灰脫硫技術綜述
當前國(guo)內實施的(de)煙(yan)氣(qi)脫(tuo)(tuo)硫(liu)(liu)工程(cheng)中(zhong)(zhong)(zhong), 無論(lun)是大(da)型的(de)電(dian)廠鍋(guo)爐(lu)還是中(zhong)(zhong)(zhong)小型的(de)燃(ran)煤(mei)鍋(guo)爐(lu),大(da)多數是采用(yong)(yong)(yong)濕法(fa)煙(yan)氣(qi)脫(tuo)(tuo)硫(liu)(liu)技術,因為這項技術的(de)脫(tuo)(tuo)硫(liu)(liu)率高、工藝也(ye)比(bi)較成熟(shu)可靠(kao)。但對于(yu)還處(chu)在(zai)發展階段中(zhong)(zhong)(zhong)的(de)中(zhong)(zhong)(zhong)國(guo)來說,濕法(fa)工藝還存在(zai)投資(zi)大(da)、運行(xing)費用(yong)(yong)(yong)高和(he)存在(zai)二次污染隱患等(deng)問(wen)題,一般企業難以承受(shou)。尤其(qi)對于(yu)中(zhong)(zhong)(zhong)小型燃(ran)煤(mei)鍋(guo)爐(lu),在(zai)近幾年里(li)所上(shang)的(de)一大(da)批簡易(yi)濕法(fa)煙(yan)氣(qi)脫(tuo)(tuo)硫(liu)(liu)設備中(zhong)(zhong)(zhong),由(you)于(yu)用(yong)(yong)(yong)戶或商家為了節(jie)省投資(zi)或應付差使, 往(wang)往(wang)忽視(shi)了防腐蝕(shi)、 煙(yan)氣(qi)再加熱、廢(fei)水和(he)廢(fei)渣處(chu)理等(deng)環節(jie),大(da)大(da)影響其(qi)使用(yong)(yong)(yong)壽命和(he)實際(ji)運行(xing)率。筆者(zhe)在(zai)本文介紹(shao)各種利用(yong)(yong)(yong)粉(fen)煤(mei)灰脫(tuo)(tuo)硫(liu)(liu)技術供大(da)家參考(kao),其(qi)目的(de)是想(xiang)尋求一條新的(de)煙(yan)氣(qi)脫(tuo)(tuo)硫(liu)(liu)途徑(jing),希望能引進、開發和(he)研制一些更適(shi)合于(yu)我(wo)國(guo)國(guo)情(qing)、效果好、費用(yong)(yong)(yong)低并為用(yong)(yong)(yong)戶樂(le)意接(jie)受(shou)的(de)實用(yong)(yong)(yong)脫(tuo)(tuo)硫(liu)(liu)技術。
一、粉煤(mei)灰理(li)化性質及其脫硫原理(li)
電(dian)廠粉(fen)煤灰化(hua)學成分中大部分是(shi)SiO2和少量(liang)Al2O3,Fe2o3、CaO、TiO2,鉀、鈉、鎂、硫(liu)(liu)(liu)(liu)、磷的(de)(de)氧化(hua)物(wu)少許,其余是(shi)炭粒(li)(li)(li)。其中堿性(xing)氧化(hua)物(wu) CaO 含量(liang)約在(zai)(zai) 10%~20%左右,當(dang)灰水(shui)在(zai)(zai)酸(suan)性(xing)條件下,Ca 2+ 離子的(de)(de)溶出量(liang)較(jiao)高(gao),因此(ci)粉(fen)煤灰水(shui)具有(you)一(yi)(yi)點的(de)(de)脫硫(liu)(liu)(liu)(liu)能力。目前(qian)一(yi)(yi)些水(shui)膜除塵器,由(you)于灰水(shui)的(de)(de)重復利(li)用(yong),在(zai)(zai)除塵的(de)(de)同(tong)時也有(you)一(yi)(yi)定的(de)(de)脫硫(liu)(liu)(liu)(liu)作(zuo)用(yong),脫硫(liu)(liu)(liu)(liu)率在(zai)(zai)15%-20%左右。 另(ling)外炭粒(li)(li)(li)在(zai)(zai)燃(ran)燒中由(you)于氣體的(de)(de)揮發(fa)和化(hua)學反應,形(xing)(xing)成表面(mian)多孔、形(xing)(xing)狀復雜的(de)(de)焦狀顆(ke)(ke)粒(li)(li)(li),比(bi)表面(mian)積約為(wei) 0.8~2.4m 2 /g。其中大部分是(shi)玻璃球體,其余是(shi)結晶物(wu)質和未燃(ran)燼顆(ke)(ke)粒(li)(li)(li)。成為(wei)一(yi)(yi)種空心(xin)(xin)顆(ke)(ke)粒(li)(li)(li)與實心(xin)(xin)顆(ke)(ke)粒(li)(li)(li)、多孔顆(ke)(ke)粒(li)(li)(li)與規則顆(ke)(ke)粒(li)(li)(li)、有(you)機物(wu)質和無機物(wu)質相互混合(he)的(de)(de)特(te)殊(shu)粉(fen)體[1] 。在(zai)(zai)干法(fa)脫硫(liu)(liu)(liu)(liu)技(ji)術中,利(li)用(yong)了這種特(te)殊(shu)結構的(de)(de)良好反應活性(xing),把(ba)粉(fen)煤灰作(zuo)為(wei)脫硫(liu)(liu)(liu)(liu)劑的(de)(de)載體進行煙氣脫硫(liu)(liu)(liu)(liu),脫硫(liu)(liu)(liu)(liu)率可(ke)以高(gao)達 90%以上。
二、利用灰渣(zha)水脫硫試驗[2]
由(you)蕭山熱(re)電廠提(ti)供的(de)(de)灰(hui)渣, 燃煤的(de)(de)灰(hui)化學成分為: SiO244%-59%、 CaO24%、 Al2O314%-17%、 Fe2O39%-17%、 MgO1%-2%、Na2O2%,用(yong)灰(hui)渣配制濃度為1%、4%和(he)8%的(de)(de)漿液,測試(shi)它們對 SO2氣體(ti)的(de)(de)吸收率,試(shi)驗(yan)結果如表1 所示。
表1![]() |
利(li)用鍋(guo)爐灰渣水脫(tuo)(tuo)硫的(de)(de)反(fan)(fan)應機理(li)復雜, 其脫(tuo)(tuo)硫能力的(de)(de)高(gao)低取決于氣(qi)體(ti)、液體(ti)的(de)(de)擴散速度以及堿性物質浸出(chu)速度和浸出(chu)量的(de)(de)多少(shao)。PH 值(zhi)在 7.0~3.5 時(shi),脫(tuo)(tuo)硫率由 90%緩慢下(xia)降(jiang)到 70%左右;PH 值(zhi)在 3.5~2.5 時(shi),脫(tuo)(tuo)硫率穩定在70%左右;PH低于2.5后,脫(tuo)(tuo)硫率急劇下(xia)降(jiang)。當灰渣濃度高(gao)出(chu)一定值(zhi)后,脫(tuo)(tuo)硫率反(fan)(fan)而會降(jiang)低,因為PH越高(gao)Ca2+ 離(li)子越難溶出(chu)。經工(gong)業性試驗證明,利(li)用鍋(guo)爐灰渣水脫(tuo)(tuo)硫,可以節(jie)約(yue) 20%-60% 的(de)(de)吸(xi)收劑用量。
三、粉煤(mei)灰(hui)脫(tuo)硫(liu)劑的研究試驗(yan)
在近幾年(nian)來,國內外(wai)都在開展利用(yong)(yong)粉(fen)(fen)煤灰(hui)制(zhi)高效脫硫劑(ji)的(de)研究[3][4][5] 。它們(men)的(de)共同之處(chu)都是(shi)利用(yong)(yong)粉(fen)(fen)煤灰(hui)或灰(hui)渣作(zuo)為一種載(zai)體(ti),加(jia)入熟石灰(hui)和粘結劑(ji)后造(zao)粒(li)成型制(zhi)成的(de)。
試(shi)驗證(zheng)明,用粉煤灰(hui)制(zhi)成的(de)脫(tuo)硫(liu)(liu)(liu)(liu)(liu)劑的(de)脫(tuo)硫(liu)(liu)(liu)(liu)(liu)效率要高(gao)于純的(de)石(shi)灰(hui)脫(tuo)硫(liu)(liu)(liu)(liu)(liu)劑,這(zhe)是(shi)因為氣(qi)-固反(fan)應(ying)中吸收(shou)劑比(bi)表面(mian)積(ji)的(de)大小是(shi)反(fan)應(ying)速率的(de)主要決定因素的(de)結果。在適當的(de)灰(hui)/石(shi)灰(hui)比(bi)和反(fan)應(ying)溫度時,脫(tuo)硫(liu)(liu)(liu)(liu)(liu)率可達到 90%以(yi)上。試(shi)驗也(ye)證(zheng)明,電廠的(de)飛灰(hui)是(shi)各(ge)種灰(hui)渣中最好的(de)脫(tuo)硫(liu)(liu)(liu)(liu)(liu)劑載(zai)體,即(ji)使(shi)在 100-165℃時,仍然有很高(gao)的(de)脫(tuo)硫(liu)(liu)(liu)(liu)(liu)率。
四(si)、 利用電廠粉煤灰脫除煙氣SO2的示范工程
日本北海(hai)道(dao)電(dian)力(li)公(gong)司在 1986 年開始研(yan)究和(he)開發的(de),先后(hou)經(jing)過(guo)實驗室階段、1000 和(he) 50000m3N/h 煙(yan)氣(qi)量(liang)的(de)小試(shi)和(he)中試(shi),直到建立12.5 萬kw機組的(de)示范工(gong)程,歷經(jing) 5 年時間正(zheng)式投入了商業(ye)運轉,至今已正(zheng)常運轉整十年。該技術已轉讓給美(mei)國(guo)等(deng)5個國(guo)家。
(一)工藝過程
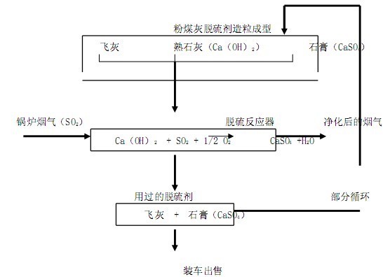
經除塵后的鍋爐煙氣在脫硫器中與顆粒狀粉煤灰脫硫劑反應,煙氣中SO2被脫除后進入煙囪排放。脫硫產物沉積在粉煤灰脫硫劑中一起從脫硫器排出,其中一部分摻入到飛灰中作粉煤灰脫硫劑的原料,其余則成為副產品出售。其工藝過程如圖示:
![]() |
脫硫反應器(qi)(qi)分(fen)預反應器(qi)(qi)和(he)主反應器(qi)(qi)兩個部分(fen),粒狀脫硫劑自上而(er)下依次(ci)流 動穿過主反應器(qi)(qi)和(he)預反應器(qi)(qi),煙氣與脫硫劑在反應器(qi)(qi)內交(jiao)錯(cuo)流動接觸。
(二) 工藝特點
脫硫率(lv)≥90%(煙氣溫度 100-300℃) ;除(chu)塵率(lv)≥85%;石(shi)灰利用率(lv)≥80%
屬于固-氣反應,脫(tuo)硫產物(wu)被固定在粉(fen)煤(mei)灰(hui)中,一(yi)方面(mian)改善了粉(fen)煤(mei)灰(hui)的(de)物(wu)理性(xing)能,提(ti)高了粉(fen)煤(mei)灰(hui)的(de)利(li)用的(de)價值;另(ling)一(yi)方面(mian)作為造粒的(de)粘接劑而得到充分(fen)利(li)用。 干式工(gong)藝(yi)過程(cheng),不產生廢(fei)水,也不引起煙氣溫度的(de)下降(jiang),因此(ci)不需要煙氣再(zai)加熱過程(cheng)。
脫硫(liu)器類(lei)型:顆粒流(liu)動床,系統壓力降約 100mm水柱(zhu)。
(三) 用于脫硫(liu)的(de)粉煤灰最終產品的(de)商(shang)業用途
這種粉煤灰除了通(tong)常做建(jian)筑材料外,在日本(ben)還作以下用途(tu):
冰箱除(chu)臭(chou)劑和鞋子除(chu)臭(chou)/干(gan)燥(zao)(zao)劑,以及貓、 狗(gou)等(deng)寵物用除(chu)臭(chou)/干(gan)燥(zao)(zao)劑, 在(zai)日本市場上(shang)的商業名稱叫“經濟砂(sha)” ,它的除(chu)臭(chou)能力相當于或大大高于市場同(tong)類(lei)產品,如與活性炭比較,則是(shi)后者的兩倍以上(shang)。
用(yong)作江河湖(hu)泊清淤泥用(yong)的凝(ning)結劑, 無論是采用(yong)就地(di)覆蓋還是異地(di)處理的辦法(fa),它都能起到類(lei)似(si)水泥的作用(yong)。
五、利用粉煤灰脫硫的(de)優點和應(ying)注意(yi)的(de)問(wen)題
(一(yi)) 利用粉(fen)煤灰脫硫(liu)的優點
脫硫效(xiao)率高,石灰利用率也高。
不產生廢水、廢渣和二次污染,尤其適(shi)用(yong)于(yu)干旱缺水地區。
由(you)于是干式工藝(yi), 加(jia)上脫(tuo)硫產物是沉積在粉煤灰中(zhong)隨時被帶出, 因此腐蝕和(he)結垢問題要減輕了很多(duo)。
粉煤灰經(jing)加工被用(yong)于(yu)脫硫后,其理化性(xing)能(neng)得(de)到了(le)改善,具有(you)較高的商業利用(yong)價值。
(二) 推廣應用粉(fen)煤灰(hui)脫硫應注(zhu)意的問題
這(zhe)項(xiang)技術雖然免除(chu)了龐大的(de)廢水(shui)處理設(she)(she)(she)施,但(dan)也要(yao)(yao)增加(jia)一(yi)系列粉煤灰(hui)加(jia)工設(she)(she)(she)備,如混合、成型、養護、干(gan)燥、除(chu)塵等工序,再加(jia)上這(zhe)一(yi)整套設(she)(she)(she)備的(de)運轉,其投資和運行費(fei)用是不會很(hen)低的(de),因此需要(yao)(yao)一(yi)定的(de)經濟實力(li)。 如果采用其他工藝,簡化(hua)粉煤灰(hui)造粒(li)成型工序[6], 投資和運行費(fei)用會適當降低的(de)。
這項技術(shu)要真正得(de)(de)到(dao)應用,其關鍵(jian)是粉煤(mei)灰(hui)(hui)(hui)的(de)(de)最終(zhong)產物要有銷(xiao)(xiao)路(lu),而原料粉煤(mei)灰(hui)(hui)(hui)的(de)(de)質量則是關鍵(jian)之最了。因(yin)此,效率(lv)較高的(de)(de)大、中型電(dian)廠鍋(guo)爐(lu)才能滿足這一(yi)要求(qiu)。粉煤(mei)灰(hui)(hui)(hui)有了銷(xiao)(xiao)路(lu),其銷(xiao)(xiao)售收入(ru)再加上減(jian)免排污費(fei)、 粉煤(mei)灰(hui)(hui)(hui)輸送和管理(li)費(fei)的(de)(de)大幅度減(jian)少等一(yi)系列經濟效益,才有可能抵消(xiao)部分甚至全部的(de)(de)運行費(fei)用,則一(yi)系列的(de)(de)優點就能得(de)(de)到(dao)體(ti)現。
這項技術的關鍵設備(bei)是顆粒(li)流(liu)動床(chuang)脫(tuo)(tuo)硫(liu)器(qi),美國西(xi)(xi)屋電器(qi)公(gong)司(si)(現合并到西(xi)(xi)門子公(gong)司(si))近期(qi)研制成(cheng)功一種顆粒(li)移(yi)動床(chuang)設備(bei),它是利用(yong)粉煤灰進行高溫除(chu)(chu)塵,也(ye)可以具有脫(tuo)(tuo)硫(liu)的功能,但由于系(xi)統(tong)阻(zu)力太(tai)大(da),實際(ji)應(ying)用(yong)于煙氣脫(tuo)(tuo)硫(liu)還(huan)難(nan)易實現。如果使(shi)用(yong)循環流(liu)化床(chuang)設備(bei),脫(tuo)(tuo)硫(liu)效率(lv)可以保證,但動力消(xiao)耗要大(da)大(da)增(zeng)加,還(huan)要增(zeng)加一套除(chu)(chu)塵設備(bei)。目前日本研制的顆粒(li)流(liu)動床(chuang)脫(tuo)(tuo)硫(liu)器(qi),系(xi)統(tong)阻(zu)力比(bi)(bi)較(jiao)小(xiao),反應(ying)效率(lv)也(ye)比(bi)(bi)較(jiao)高,商業(ye)應(ying)用(yong)已有10年之久,比(bi)(bi)較(jiao)適用(yong)。國內(nei)也(ye)有人提出其他類型的設想和試驗[7] 。
[參考資料]
[1]許綠薇 電(dian)廠(chang)粉(fen)煤灰理化性質的測定及利用途徑 環境(jing)科學(xue)研究 2000,3,P51
[2]杭州環(huan)境(jing)保(bao)護研究(jiu)所 旋流沖擊煙氣脫硫除塵技(ji)術研究(jiu)課題鑒定(ding)材料 1997
[3]熊云威 鈣(gai)質煤渣脫硫劑與煙氣脫硫的實驗研究 重慶環境(jing)科學 2000,3,P29
[4]吳潁海 活性飛灰煙氣脫(tuo)硫試驗研(yan)究 廈門潔凈煤(mei)技術國際研(yan)討會論文集 1997,P457
[5] K.Yamada Preparation of Highly Active Absorbents for SO2 RemovaThe Fifth International Symposium 0f ETERNET-APR 1998,P111
[6] 馬果駿 一體化除塵脫硫技術極其對電除塵器(qi)的影響 電力環境保護 1999,2,P27
[7] 季學李 煤渣(zha)床層煙氣(qi)脫硫除塵試驗(yan) 污染防治技術 1998,1, P17

使用微信“掃一掃”功能添加“谷騰環保網”