垃圾焚燒爐煙氣干法脫硫工藝——引進奧地利技術綜述
1.前言
垃圾焚燒爐煙氣(qi)中SO2、SO3的(de)(de)吸收多(duo)采(cai)用半(ban)干法以石(shi)(shi)(shi)(shi)灰(hui)(hui)(hui)乳(ru)溶液(ye)作為吸收劑,此類方(fang)法不僅石(shi)(shi)(shi)(shi)灰(hui)(hui)(hui)乳(ru)制備(bei)設備(bei)較多(duo),而且(qie)管理復雜,石(shi)(shi)(shi)(shi)灰(hui)(hui)(hui)乳(ru)管路易(yi)堵塞。本(ben)文(wen)介紹(shao)從奧地利AEE公司(si)引進的(de)(de)一種新型干法脫(tuo)(tuo)硫(liu)(liu)工藝,該(gai)工藝采(cai)用的(de)(de)脫(tuo)(tuo)硫(liu)(liu)介質是價廉的(de)(de)生(sheng)石(shi)(shi)(shi)(shi)灰(hui)(hui)(hui),在現場生(sheng)石(shi)(shi)(shi)(shi)灰(hui)(hui)(hui)經(jing)干消(xiao)(xiao)化得(de)到消(xiao)(xiao)石(shi)(shi)(shi)(shi)灰(hui)(hui)(hui)Ca(OH)2細粉。由(you)于制得(de)的(de)(de)消(xiao)(xiao)石(shi)(shi)(shi)(shi)灰(hui)(hui)(hui)顆粒已足夠(gou)細,可(ke)以滿足脫(tuo)(tuo)硫(liu)(liu)要(yao)求(qiu),無須再磨(mo),節省了(le)(le)購買球磨(mo)機等設備(bei)的(de)(de)投資費(fei)用,減(jian)少(shao)了(le)(le)能耗,降(jiang)低了(le)(le)運行費(fei)用。消(xiao)(xiao)石(shi)(shi)(shi)(shi)灰(hui)(hui)(hui)用噴射器(qi)(qi)(qi)送至(zhi)反應(ying)器(qi)(qi)(qi),在反應(ying)器(qi)(qi)(qi)和布袋除塵(chen)器(qi)(qi)(qi)內(nei)反復循環(huan),充分反應(ying),起到脫(tuo)(tuo)硫(liu)(liu)作用。在反應(ying)器(qi)(qi)(qi)內(nei)加入適(shi)量的(de)(de)噴霧水,以降(jiang)低煙氣(qi)溫(wen)(wen)度(du)和加強混合作用,煙氣(qi)溫(wen)(wen)度(du)的(de)(de)降(jiang)低和濕度(du)增加可(ke)提高脫(tuo)(tuo)硫(liu)(liu)效率。
布袋除塵器收(shou)集的灰從(cong)其底部和(he)循環灰槽大部分(fen)返回反應器循環流動:多余(yu)的細灰進入小灰倉,再由小灰倉送到(dao)灰庫。該細灰主要成(cheng)分(fen)為CaSO4、CaCO3,經鑒定(ding)無(wu)害(hai)后可以作采(cai)石場或煤礦(kuang)填充材料(liao),也可作墻壁和(he)街道的隔音材料(liao)。該工(gong)藝設備簡單且無(wu)廢(fei)水排出。
2.主要工藝流程
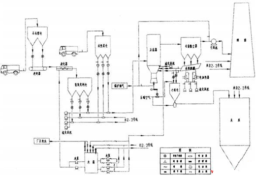
工藝(yi)流程見(jian)圖1,系(xi)(xi)統(tong)主要分為三部分:給料系(xi)(xi)統(tong)、加水系(xi)(xi)統(tong)、反(fan)應(ying)系(xi)(xi)統(tong)和收塵(chen)系(xi)(xi)統(tong)。
2.1給料系統
主要(yao)是Ca(OH)2和活(huo)性炭兩儲(chu)倉,Ca(OH)2是由(you)CaO適當(dang)加入(ru)少量水份后獲得,并保持流動性。Ca(OH)2儲(chu)倉按5天用量設計(ji)(ji),直(zhi)徑5.5m、高度(du)20m,供3臺65t/h循(xun)環流化床鍋爐使用,儲(chu)倉上安裝有必(bi)需設備,例如:除(chu)塵(chen)器(qi)、料(liao)位計(ji)(ji)、流化卸料(liao)系(xi)(xi)統(tong)(tong)、閥(fa)門、旋轉葉(xie)輪(lun)給料(liao)器(qi)等,來確保設備和工藝要(yao)求(qiu)。Ca(OH)2是脫硫系(xi)(xi)統(tong)(tong)必(bi)須的吸收劑(ji)(ji),Ca(OH)2通過氣力輸(shu)送直(zhi)接從Ca(OH)2儲(chu)倉中送至(zhi)反(fan)應(ying)器(qi)。吸收劑(ji)(ji)的輸(shu)送量由(you)原煙氣流中SOZ的含量對比控制。
活性炭(tan)由(you)卡車(che)運至廠區,通過卡車(che)的增(zeng)壓系統將(jiang)其(qi)(qi)卸(xie)在活性炭(tan)儲倉里,儲倉按30天的存儲量來設計(ji)。其(qi)(qi)直徑3.5m,高(gao)度13m,供3臺爐使(shi)用。儲倉上(shang)裝(zhuang)有必需的設備(bei),例如:除(chu)塵器(qi)、料位計(ji)、流化卸(xie)料系統、閥(fa)門、旋轉葉輪給(gei)料器(qi)來確保(bao)設備(bei)和(he)工藝要求及安(an)全(quan)保(bao)證。
![]() |
圖1干法脫硫流程圖
2.2加水系統
煙氣(qi)進入(ru)反應器,由完全霧化的(de)工藝水冷卻,噴入(ru)的(de)霧化水量依據設定的(de)煙氣(qi)溫度確(que)定。水通過高壓水泵送至高壓噴嘴,水量通過在(zai)循環水管中安(an)裝的(de)調節閥來控(kong)制(zhi)。
4臺(3用1備)離心泵用來增大霧(wu)化水的(de)壓力使(shi)之超過35bar。在連續的(de)給水系統上安(an)裝了一個工藝水箱,直徑(jing)2.5m、高3.6m。水箱上安(an)裝了一個最低水位儀來保護水泵。
霧化水水質應滿足(zu)工業用水標準。
2.3反(fan)應系統(tong)和除塵(chen)系統(tong)
在增壓反應器里,煙氣和Ca(OH)2一起(qi)進(jin)入反應器,達(da)到脫(tuo)硫效果。其(qi)化學反應如下:
Ca(OH)2+2HCl=Ca(OH)2+2H2O
Ca(OH)2+SO2=CaSO3+H2O
Ca(OH)2+SO3=CaSOa+H2O
Ca(OH)2+2HF=CaF2+2H2O
在煙(yan)(yan)氣中含(han)有HCl的情況下,增壓反應器(qi)最佳工作溫度(du)應比煙(yan)(yan)氣飽和(he)溫度(du)高20℃~25℃。煙(yan)(yan)氣中部分(fen)(fen)煙(yan)(yan)塵(chen)(chen)和(he)吸(xi)收(shou)劑在增壓反應器(qi)頂部會(hui)沿著反應器(qi)壁向下流動(dong),另一部分(fen)(fen)煙(yan)(yan)塵(chen)(chen)和(he)發(fa)生了(le)化學反應的吸(xi)收(shou)劑與煙(yan)(yan)氣一起(qi)離開反應器(qi)進入(ru)布袋除(chu)塵(chen)(chen)器(qi),在布袋除(chu)塵(chen)(chen)器(qi)里,煙(yan)(yan)氣和(he)煙(yan)(yan)塵(chen)(chen)被分(fen)(fen)離,煙(yan)(yan)塵(chen)(chen)進入(ru)保(bao)溫的返料斜槽(cao)中(中間加保(bao)溫電熱線)。
返(fan)料(liao)(liao)斜槽(cao)充當反(fan)(fan)應器(qi)(qi)中(zhong)流(liu)化床給料(liao)(liao)的(de)中(zhong)間(jian)儲料(liao)(liao)倉(cang),大多數分離后的(de)灰(hui)(hui)塵通過配料(liao)(liao)滾筒和(he)(he)流(liu)化氣(qi)力輸送(song)再返(fan)回到反(fan)(fan)應器(qi)(qi)。因此,增(zeng)壓反(fan)(fan)應器(qi)(qi)和(he)(he)布袋除塵器(qi)(qi)之間(jian)的(de)煙氣(qi)灰(hui)(hui)塵含量增(zeng)大到1000g/Nm3。使用(yong)這臺(tai)反(fan)(fan)應器(qi)(qi),調整吸(xi)收(shou)劑(ji)在反(fan)(fan)應器(qi)(qi)中(zhong)的(de)時(shi)間(jian),以加(jia)強(qiang)污染物(wu)去(qu)除率(lv)和(he)(he)吸(xi)收(shou)劑(ji)的(de)利用(yong)率(lv)。
再循(xun)環(huan)固體總量是依據反應器進口(kou)和(he)出口(kou)之(zhi)間的壓力(li)變量和(he)煙氣的流(liu)量來(lai)控制的。
返料(liao)斜槽中(zhong)部分(fen)物(wu)料(liao)通(tong)過旋轉葉片給料(liao)機排到物(wu)料(liao)小(xiao)灰倉,在此和來自反應塔底部的灰混合,通(tong)過氣力輸送系統(tong)把物(wu)料(liao)送到灰儲(chu)倉,灰儲(chu)倉裝(zhuang)備有料(liao)位計、流(liu)化卸料(liao)系統(tong)和方便卡車裝(zhuang)車的快(kuai)插接頭。
進入(ru)灰儲倉的干灰產品經鑒(jian)定(ding)(ding)無(wu)害后可以在水泥工業(ye)繼續使用或(huo)者在采石場或(huo)煤礦作為穩定(ding)(ding)的填充材料。
為(wei)去(qu)除(chu)反應器出口煙氣中的飛灰顆(ke)(ke)粒(含脫(tuo)硫脫(tuo)酸產物(wu)、吸(xi)附重金屬及(ji)二惡英的活(huo)性炭顆(ke)(ke)粒等),設(she)置一(yi)臺低(di)壓(ya)脈沖布袋除(chu)塵器。
3.干法脫硫工藝(yi)的運行調(diao)節
干法脫硫工(gong)藝的(de)系統(tong)控制(zhi)和調節(jie)主要取以(yi)(yi)下3個(ge)信號(hao),用以(yi)(yi)前饋或(huo)反(fan)饋到各個(ge)調節(jie)回路,相互配合,達到脫硫的(de)最佳工(gong)況(kuang)條件,保證(zheng)脫硫的(de)效(xiao)果(guo)。
3.1控制好脫硫塔(ta)(反應器)內的溫度(du)及高(gao)度(du)重視塔(ta)內的加水方式
(1)監(jian)測脫(tuo)硫(liu)塔內的溫(wen)度(du),以此來調(diao)節噴水系統的開度(du)和噴水量的大小,保持(chi)(chi)適(shi)當的AST值,使床溫(wen)在(zai)各種負荷和工(gong)況條(tiao)件下,煙氣的酸露點溫(wen)度(du)始終保持(chi)(chi)在(zai)較高(gao)處,這樣(yang),吸收(shou)劑的活性最佳(jia),能夠較好地捕捉SO2,并(bing)發生化學反(fan)應(ying),提高(gao)脫(tuo)硫(liu)率。
在(zai)大(da)型化商業運行(xing)的(de)脫硫塔中,溫度的(de)控制(zhi)是(shi)(shi)比(bi)較(jiao)困(kun)難的(de),它是(shi)(shi)制(zhi)約脫硫裝置大(da)型化發展的(de)主要因素之一。當脫硫塔直徑越(yue)來(lai)越(yue)大(da)時,要各個大(da)面(mian)積截面(mian)上的(de)溫度保持均勻性,需采取大(da)量的(de)有效(xiao)(xiao)措施。奧地利AEE公司在(zai)解決傳熱傳質這一問題上,取得了一定的(de)成(cheng)績,效(xiao)(xiao)果明顯。
(2)給(gei)脫(tuo)硫塔(ta)內加水(shui)(shui)的(de)(de)方式(shi)頗為講究(jiu)。在(zai)旋轉噴(pen)霧(wu)等半干(gan)法(fa)中,由于吸(xi)(xi)收劑以漿液(ye)形(xing)式(shi)噴(pen)入時帶有(you)水(shui)(shui),運行時又需加水(shui)(shui)調(diao)節,造成(cheng)由溫度信號而引起的(de)(de)水(shui)(shui)路(lu)調(diao)節器變得(de)復雜化,因為在(zai)噴(pen)漿工(gong)藝(yi)中,所加入的(de)(de)水(shui)(shui)與吸(xi)(xi)收劑的(de)(de)量有(you)比例關系,使(shi)噴(pen)水(shui)(shui)調(diao)節受其它(ta)因素影響。干(gan)法(fa)脫(tuo)硫工(gong)藝(yi)的(de)(de)水(shui)(shui)完全(quan)與吸(xi)(xi)收劑、再循(xun)環料一(yi)道加入反應塔(ta),工(gong)藝(yi)吸(xi)(xi)收劑直接(jie)以干(gan)粉形(xing)態噴(pen)入,水(shui)(shui)路(lu)另(ling)外單獨噴(pen)入,就噴(pen)水(shui)(shui)調(diao)溫而言,干(gan)法(fa)脫(tuo)硫工(gong)藝(yi)顯(xian)然要更方便一(yi)些。
3.2監(jian)測SO2排(pai)放量
監測SO2排放量(liang)信號,用(yong)于調節脫硫劑的(de)加(jia)入(ru)量(liang)。當SO2排放量(liang)較大時(shi),就應(ying)加(jia)入(ru)更(geng)多的(de)吸收劑去吸收更(geng)多的(de)SO2;當SO2的(de)排放量(liang)較小時(shi),就應(ying)減(jian)少(shao)吸收劑的(de)使(shi)(shi)用(yong),使(shi)(shi)系統運(yun)行經(jing)濟合理,降低成本。
3.3監督吸收塔的壓(ya)降
監測(ce)吸(xi)收塔的壓降(jiang),用于調節吸(xi)收劑(ji)再(zai)循(xun)環(huan)量的大小,使(shi)脫硫劑(ji)的循(xun)環(huan)量和循(xun)環(huan)次數控制在設(she)計范圍(wei)之內,這樣既可控制下(xia)游布袋除塵(chen)器的入口灰塵(chen)濃度(du)和煙囪煙氣排放的煙塵(chen)濃度(du),又可提高(gao)吸(xi)收劑(ji)的利(li)用率,降(jiang)低鈣硫比。
控(kong)制(zhi)這三(san)個(ge)(ge)監測量及其相關的信號去(qu)調節各運行(xing)回路,使脫(tuo)(tuo)(tuo)硫(liu)(liu)系統的運行(xing)機制(zhi)達到最(zui)優化,這是(shi)干法(fa)、半(ban)干法(fa)脫(tuo)(tuo)(tuo)硫(liu)(liu)工藝控(kong)制(zhi)系統的基本要求。就控(kong)制(zhi)的靈敏(min)性,可靠性而(er)言,如果三(san)個(ge)(ge)控(kong)制(zhi)回路能完全獨(du)立(li),互不影響則(ze)最(zui)理想。而(er)干法(fa)脫(tuo)(tuo)(tuo)硫(liu)(liu)工藝的控(kong)制(zhi)原理最(zui)能符合這一要求。由于其吸收劑(ji)(ji)(ji),水(shui)(shui)和脫(tuo)(tuo)(tuo)硫(liu)(liu)渣的再循(xun)環(huan)(huan)是(shi)獨(du)立(li)加(jia)入到脫(tuo)(tuo)(tuo)硫(liu)(liu)塔的,這樣就避(bi)免了(le)(le)其三(san)者的互相牽(qian)連,避(bi)免了(le)(le)增加(jia)脫(tuo)(tuo)(tuo)硫(liu)(liu)劑(ji)(ji)(ji)時(shi)附(fu)加(jia)了(le)(le)水(shui)(shui)而(er)使溫(wen)度(du)下降(jiang)或加(jia)水(shui)(shui)降(jiang)溫(wen)時(shi)附(fu)加(jia)了(le)(le)脫(tuo)(tuo)(tuo)硫(liu)(liu)劑(ji)(ji)(ji),從(cong)而(er)增加(jia)再循(xun)環(huan)(huan)量而(er)增大鈣(gai)硫(liu)(liu)比的情(qing)況。當(dang)然,以上三(san)個(ge)(ge)參數總是(shi)相互影響,相互調節的,但三(san)路系統的參數分別(bie)調節,會更方(fang)便靈活一些。
4.技術特點
(1)脫硫(liu)效率高:在鈣硫(liu)比為1.1~1.5時(shi),脫硫(liu)效率可達90%以上。
(2)工(gong)程投資費(fei)(fei)用、運行(xing)費(fei)(fei)用和(he)脫硫成本較低,為(wei)濕(shi)法(fa)工(gong)藝的50%~70%。
(3)工藝流(liu)程簡單,系統設備少(shao),為(wei)濕(shi)法工藝40%~50%,且轉動部件(jian)少(shao),從而(er)提高了系統的可靠性,降低了維護和檢修費用(yong)。
(4)占地(di)面積小,為(wei)濕法工藝的30%~40%,且系統布置靈活,非常適合現有機組的改造和(he)場地(di)緊缺的新建機組。
(5)能源消耗(hao)低,如電(dian)耗(hao)、水(shui)耗(hao)等,為濕(shi)法(fa)工藝的(de)30%~50%。
(6)能有效脫(tuo)(tuo)(tuo)除SO3、氯化物(wu)和氟化物(wu)等(deng)有害氣體,其(qi)脫(tuo)(tuo)(tuo)除效率達90%~99%,因(yin)而對反應(ying)塔及其(qi)下游的煙(yan)道、煙(yan)囪等(deng)設備腐蝕性(xing)較小,可(ke)直接使用于(yu)干煙(yan)囪排放脫(tuo)(tuo)(tuo)硫(liu)煙(yan)氣。
(7)對(dui)鍋爐負(fu)荷變(bian)化的適用性(xing)強,負(fu)荷跟蹤特性(xing)好,啟停(ting)方便(bian),可在30%負(fu)荷時投用,對(dui)基本負(fu)荷和(he)調峰(feng)機組(zu)均有很好的適用性(xing)。
(8)對(dui)燃(ran)料(liao)硫(liu)(liu)分的(de)適應(ying)性強(qiang),可在0.3%~6.5%的(de)硫(liu)(liu)分中(zhong)使用(yong)。且(qie)應(ying)用(yong)于中(zhong)低硫(liu)(liu)分(<2%)時,其經濟性優于濕法工藝(yi)。
(9)無脫硫廢水排放,且脫硫副產品呈(cheng)干態,不會(hui)造成二(er)次污染,對綜合利用(yong)和處置堆放有利。
(10)已(yi)有多年的運行(xing)經驗,工藝已(yi)成(cheng)熟(shu)、可靠。
(11)若在脫(tuo)硫吸收劑中加(jia)入少量的(de)鐵(tie)基(ji)催化(hua)(hua)劑,可(ke)脫(tuo)除(chu)60%~90%的(de)氮氧化(hua)(hua)物,具有脫(tuo)硫脫(tuo)氮一體化(hua)(hua)的(de)發展潛力。
5.結束語
隨(sui)著(zhu)垃圾焚燒(shao)、冶煉工(gong)業、火力發(fa)電等工(gong)業的發(fa)展,越(yue)(yue)來(lai)越(yue)(yue)多的含SO2煙氣需要治(zhi)理,為了避(bi)免治(zhi)理廢氣而污染(ran)水(shui)體,人(ren)們(men)正尋找(zhao)簡(jian)單(dan)價(jia)廉、沒有(you)二次污染(ran)的治(zhi)理方法。干法脫(tuo)硫工(gong)藝是較好的方法之一。大(da)多數情況下,它排(pai)出的干灰沒有(you)污染(ran),可以作(zuo)為建筑材料,其(qi)主(zhu)要成(cheng)分(fen)有(you)CaCO3/CaSO4以及未反(fan)應(ying)的吸收劑,加水(shui)后發(fa)生固化(hua)反(fan)應(ying),固化(hua)后的屈服強度可達15~18N/mm2,滲(shen)透率(lv)約為3×10-11,壓實密(mi)度為1.28g/cm3,強度與(yu)混凝土(tu)接近,滲(shen)透率(lv)與(yu)粘土(tu)相當,因此適合用于礦井回填(tian)、道路基礎等方面。
一種新型干法脫硫工藝,該工藝采用的脫硫介質是價廉的生石灰,在現場生石灰經干消化得到消石灰Ca(OH)2細粉。由于制得的消石灰顆粒已足夠細,可以滿足脫硫要求,無須再磨,節省了購買球磨機等設備的投資費用,減少了能耗,降低了運行費用。消石灰用噴射器送至反應器,在反應器和布袋除塵器內反復循環,充分反應,起到脫硫作用。在反應器內加入適量的噴霧水,以降低煙氣溫度和加強混合作用,煙氣溫度的降低和濕度增加可提高脫硫效率。
布袋除塵器收集的灰從其底部和循環灰槽大部分返回反應器循環流動:多余的細灰進入小灰倉,再由小灰倉送到灰庫。該細灰主要成分為CaSO4、CaCO3,經鑒定無害后可以作采石場或煤礦填充材料,也可作墻壁和街道的隔音材料。該工藝設備簡單且無廢水排出。
2.主要工藝流程
工藝流程見圖1,系統主要分為三部分:給料系統、加水系統、反應系統和收塵系統。
2.1給料系統
主要是Ca(OH)2和活性炭兩儲倉,Ca(OH)2是由CaO適當加入少量水份后獲得,并保持流動性。Ca(OH)2儲倉按5天用量設計,直徑5.5m、高度20m,供3臺65t/h循環流化床鍋爐使用,儲倉上安裝有必需設備,例如:除塵器、料位計、流化卸料系統、閥門、旋轉葉輪給料器等,來確保設備和工藝要求。Ca(OH)2是脫硫系統必須的吸收劑,Ca(OH)2通過氣力輸送直接從Ca(OH)2儲倉中送至反應器。吸收劑的輸送量由原煙氣流中SOZ的含量對比控制。
活性(xing)炭(tan)由卡車運至廠(chang)區,通過卡車的增(zeng)壓系統將其(qi)卸(xie)在活性(xing)炭(tan)儲倉(cang)里,儲倉(cang)按30天的存(cun)儲量來設(she)(she)計。其(qi)直徑3.5m,高度13m,供3臺爐使用。儲倉(cang)上裝有(you)必需的設(she)(she)備,例(li)如:除塵器、料(liao)位計、流(liu)化卸(xie)料(liao)系統、閥門、旋轉(zhuan)葉(xie)輪給料(liao)器來確保設(she)(she)備和工(gong)藝要求及安全保證(zheng)。
圖1干法脫硫流程圖
2.2加水系統
煙氣進入反應器,由完全霧化的工藝水冷卻,噴入的霧化水量依據設定的煙氣溫度確定。水通過高壓水泵送至高壓噴嘴,水量通過在循環水管中安裝的調節閥來控制。
4臺(3用1備)離心泵用來增大霧化水的壓力使之超過35bar。在連續的給水系統上安裝了一個工藝水箱,直徑2.5m、高3.6m。水箱上安裝了一個最低水位儀來保護水泵。
霧化水水質應滿足工業用水標準。
2.3反應系統和除塵系統
在增壓反應器里,煙氣和Ca(OH)2一起進入反應器,達到脫硫效果。其化學反應如下:
Ca(OH)2+2HCl=Ca(OH)2+2H2O
Ca(OH)2+SO2=CaSO3+H2O
Ca(OH)2+SO3=CaSOa+H2O
Ca(OH)2+2HF=CaF2+2H2O
在煙氣中含有HCl的情況下,增壓反應器最佳工作溫度應比煙氣飽和溫度高20℃~25℃。煙氣中部分煙塵和吸收劑在增壓反應器頂部會沿著反應器壁向下流動,另一部分煙塵和發生了化學反應的吸收劑與煙氣一起離開反應器進入布袋除塵器,在布袋除塵器里,煙氣和煙塵被分離,煙塵進入保溫的返料斜槽中(中間加保溫電熱線)。
返料斜槽充當反應器中流化床給料的中間儲料倉,大多數分離后的灰塵通過配料滾筒和流化氣力輸送再返回到反應器。因此,增壓反應器和布袋除塵器之間的煙氣灰塵含量增大到1000g/Nm3。使用這臺反應器,調整吸收劑在反應器中的時間,以加強污染物去除率和吸收劑的利用率。
再循環固體總量是依據反應器進口和出口之間的壓力變量和煙氣的流量來控制的。
返料斜槽中部分物料通過旋轉葉片給料機排到物料小灰倉,在此和來自反應塔底部的灰混合,通過氣力輸送系統把物料送到灰儲倉,灰儲倉裝備有料位計、流化卸料系統和方便卡車裝車的快插接頭。
進入灰儲倉的干灰產品經鑒定無害后可以在水泥工業繼續使用或者在采石場或煤礦作為穩定的填充材料。
為去除反應器出口煙氣中的飛灰顆粒(含脫硫脫酸產物、吸附重金屬及二惡英的活性炭顆粒等),設置一臺低壓脈沖布袋除塵器。
3.干法脫硫工藝的運行調節
干法脫硫工藝的系統控制和調節主要取以下3個信號,用以前饋或反饋到各個調節回路,相互配合,達到脫硫的最佳工況條件,保證脫硫的效果。
3.1控制好脫硫塔(反應器)內的溫度及高度重視塔內的加水方式
(1)監測脫硫塔內的溫度,以此來調節噴水系統的開度和噴水量的大小,保持適當的AST值,使床溫在各種負荷和工況條件下,煙氣的酸露點溫度始終保持在較高處,這樣,吸收劑的活性最佳,能夠較好地捕捉SO2,并發生化學反應,提高脫硫率。
在大型化商業運行的脫硫塔中,溫度的控制是比較困難的,它是制約脫硫裝置大型化發展的主要因素之一。當脫硫塔直徑越來越大時,要各個大面積截面上的溫度保持均勻性,需采取大量的有效措施。奧地利AEE公司在解決傳熱傳質這一問題上,取得了一定的成績,效果明顯。
(2)給脫硫塔內加水的方式頗為講究。在旋轉噴霧等半干法中,由于吸收劑以漿液形式噴入時帶有水,運行時又需加水調節,造成由溫度信號而引起的水路調節器變得復雜化,因為在噴漿工藝中,所加入的水與吸收劑的量有比例關系,使噴水調節受其它因素影響。干法脫硫工藝的水完全與吸收劑、再循環料一道加入反應塔,工藝吸收劑直接以干粉形態噴入,水路另外單獨噴入,就噴水調溫而言,干法脫硫工藝顯然要更方便一些。
3.2監測SO2排放量
監測SO2排放量信號,用于調節脫硫劑的加入量。當SO2排放量較大時,就應加入更多的吸收劑去吸收更多的SO2;當SO2的排放量較小時,就應減少吸收劑的使用,使系統運行經濟合理,降低成本。
3.3監督吸收塔的壓降
監測吸收塔的壓降,用于調節吸收劑再循環量的大小,使脫硫劑的循環量和循環次數控制在設計范圍之內,這樣既可控制下游布袋除塵器的入口灰塵濃度和煙囪煙氣排放的煙塵濃度,又可提高吸收劑的利用率,降低鈣硫比。
控制這三個監測量及其相關的信號去調節各運行回路,使脫硫系統的運行機制達到最優化,這是干法、半干法脫硫工藝控制系統的基本要求。就控制的靈敏性,可靠性而言,如果三個控制回路能完全獨立,互不影響則最理想。而干法脫硫工藝的控制原理最能符合這一要求。由于其吸收劑,水和脫硫渣的再循環是獨立加入到脫硫塔的,這樣就避免了其三者的互相牽連,避免了增加脫硫劑時附加了水而使溫度下降或加水降溫時附加了脫硫劑,從而增加再循環量而增大鈣硫比的情況。當然,以上三個參數總是相互影響,相互調節的,但三路系統的參數分別調節,會更方便靈活一些。
4.技術特點
(1)脫硫效率高:在鈣硫比為1.1~1.5時,脫硫效率可達90%以上。
(2)工程投資費用、運行費用和脫硫成本較低,為濕法工藝的50%~70%。
(3)工藝流程簡單,系統設備少,為濕法工藝40%~50%,且轉動部件少,從而提高了系統的可靠性,降低了維護和檢修費用。
(4)占地面積小,為濕法工藝的30%~40%,且系統布置靈活,非常適合現有機組的改造和場地緊缺的新建機組。
(5)能源消耗低,如電耗、水耗等,為濕法工藝的30%~50%。
(6)能有效脫除SO3、氯化物和氟化物等有害氣體,其脫除效率達90%~99%,因而對反應塔及其下游的煙道、煙囪等設備腐蝕性較小,可直接使用于干煙囪排放脫硫煙氣。
(7)對鍋爐負荷變化的適用性強,負荷跟蹤特性好,啟停方便,可在30%負荷時投用,對基本負荷和調峰機組均有很好的適用性。
(8)對燃料硫分的適應性強,可在0.3%~6.5%的硫分中使用。且應用于中低硫分(<2%)時,其經濟性優于濕法工藝。
(9)無脫(tuo)硫廢水排放(fang),且脫(tuo)硫副產品呈干態,不會(hui)造成二(er)次污染(ran),對綜(zong)合利(li)用和處(chu)置堆放(fang)有利(li)。
(10)已有多年的運行經驗,工藝已成熟、可靠。
(11)若在脫硫吸收劑中加入少量的鐵基催化劑,可脫除60%~90%的氮氧化物,具有脫硫脫氮一體化的發展潛力。
5.結束語
隨(sui)著垃圾(ji)焚燒、冶煉(lian)工業、火(huo)力發(fa)電等工業的(de)發(fa)展,越來越多(duo)的(de)含SO2煙(yan)氣需要治理(li),為(wei)了(le)避免治理(li)廢(fei)氣而(er)污(wu)染水體,人們正尋找簡單價廉、沒有(you)(you)二次污(wu)染的(de)治理(li)方(fang)(fang)法(fa)。干法(fa)脫硫(liu)工藝是較好的(de)方(fang)(fang)法(fa)之(zhi)一。大多(duo)數情況下,它排出的(de)干灰沒有(you)(you)污(wu)染,可(ke)以作為(wei)建筑材料(liao),其主要成分有(you)(you)CaCO3/CaSO4以及未(wei)反應的(de)吸收劑,加水后發(fa)生固(gu)(gu)化反應,固(gu)(gu)化后的(de)屈服(fu)強(qiang)度(du)可(ke)達15~18N/mm2,滲透率約為(wei)3×10-11,壓(ya)實密度(du)為(wei)1.28g/cm3,強(qiang)度(du)與混(hun)凝(ning)土接(jie)近,滲透率與粘土相當(dang),因(yin)此適合用于礦井回填(tian)、道路基礎等方(fang)(fang)面。

使用微信“掃一掃”功能添加“谷騰環保網”